Problème consommation pompe à chaleur ALFEA S16
Actuellement
10 516
questions dans le
forum climatisation
10435
Question Forum Climatisation : Problème consommation pompe à chaleur ALFEA S16
Bonjour,
Je possède une PAC ALFEA S16 avec plancher chauffant au rez-de-chaussée et des radiateurs à l'étage pour une maison de 190m², le tout piloté par des thermostats et un thermostat TADO.
Depuis hier, j'ai installé un Shelly 3EM pour contrôler ma consommation électrique.
Je constate des augmentations de consommation de 3kW pendant 10 à 20 secondes toutes les 4 à 5 minutes, alors que mes thermostats et mon thermostat ne demandent pas de chauffage (les pièces sont plus chaudes que les consignes demandées).
Avez-vous une idée d'où peuvent venir ces augmentations de consommation sur ma PAC ?
Je ne pense pas que cela soit dû au dégivrage, la fréquence est trop rapprochée et la durée trop courte.
Merci.
Je possède une PAC ALFEA S16 avec plancher chauffant au rez-de-chaussée et des radiateurs à l'étage pour une maison de 190m², le tout piloté par des thermostats et un thermostat TADO.
Depuis hier, j'ai installé un Shelly 3EM pour contrôler ma consommation électrique.
Je constate des augmentations de consommation de 3kW pendant 10 à 20 secondes toutes les 4 à 5 minutes, alors que mes thermostats et mon thermostat ne demandent pas de chauffage (les pièces sont plus chaudes que les consignes demandées).
Avez-vous une idée d'où peuvent venir ces augmentations de consommation sur ma PAC ?
Je ne pense pas que cela soit dû au dégivrage, la fréquence est trop rapprochée et la durée trop courte.
Merci.
22 janvier 2026 à 10:41
Réponse 1 forum-climatisation-climatiseurs
Problème consommation pompe à chaleur ALFEA S16
Bonjour.
Avez-vous validé les mesures du Shelly avec la conso instantanée lue sur votre Linky?
Le Shelly est-il triphasé? Et votre PAC?
Que donne le Shelly quand la PAC chauffe votre PC?
Avez-vous validé les mesures du Shelly avec la conso instantanée lue sur votre Linky?
Le Shelly est-il triphasé? Et votre PAC?
Que donne le Shelly quand la PAC chauffe votre PC?
22 janvier 2026 à 12:27
Réponse 2 forum-climatisation-climatiseurs
Problème consommation pompe à chaleur ALFEA S16
Bonjour Dom.
Alors petite rectification c'est bien tout les 5 minutes pile monté à 3kW pendant une minute (comme si il y avait une routine)
Le Shelly est en monophasé comme la PAC
Des que je mets une consigne de chauffage mon Shelly passe de 0.5kW (électricité courante total) à 3.9kW (tout compris) par une température de 8-10 degrés extérieure.
Si je coupe mes consignes je redescend à 0.5kW.
Sur ChatGPT il me dit que vu que c'est à intervalle régulier et sensiblement 3kW régulier il y a de forte chance que c'est l'appoint électrique qui se déclenche avec une consigne à 3kW.
La question est pourquoi il se déclenche à cette température extérieur ?
Alors petite rectification c'est bien tout les 5 minutes pile monté à 3kW pendant une minute (comme si il y avait une routine)
Le Shelly est en monophasé comme la PAC
Des que je mets une consigne de chauffage mon Shelly passe de 0.5kW (électricité courante total) à 3.9kW (tout compris) par une température de 8-10 degrés extérieure.
Si je coupe mes consignes je redescend à 0.5kW.
Sur ChatGPT il me dit que vu que c'est à intervalle régulier et sensiblement 3kW régulier il y a de forte chance que c'est l'appoint électrique qui se déclenche avec une consigne à 3kW.
La question est pourquoi il se déclenche à cette température extérieur ?
22 janvier 2026 à 14:11
Réponse 5 forum-climatisation-climatiseurs
Invité

Problème consommation pompe à chaleur ALFEA S16
Invité
Dois-je effectuer des vérifications de paramétrage sur la PAC ?
Pas de problème, auriez-vous des idées ?
Merci.
Pas de problème, auriez-vous des idées ?
Merci.
22 janvier 2026 à 18:54
Réponse 6 forum-climatisation-climatiseurs
Problème consommation pompe à chaleur ALFEA S16
Bonjour Dom.
Si vous avez des réglages à me communiquer à faire sur la PAC (loi d'eau, ou mode à de chauffage à sélectionner ou autre....), je pourrai les faire ce week-end pour faire des tests ?
Ce qui est étrange c'est qu'hier en sélectionnant en mode confort j'ai l'impression que les problèmes avait disparu et la ce matin ça semble se reproduire depuis ce matin très top vers 2h du matin.
Si vous avez des réglages à me communiquer à faire sur la PAC (loi d'eau, ou mode à de chauffage à sélectionner ou autre....), je pourrai les faire ce week-end pour faire des tests ?
Ce qui est étrange c'est qu'hier en sélectionnant en mode confort j'ai l'impression que les problèmes avait disparu et la ce matin ça semble se reproduire depuis ce matin très top vers 2h du matin.
23 janvier 2026 à 11:50
Réponse 7 forum-climatisation-climatiseurs
Problème consommation pompe à chaleur ALFEA S16
Bonjour.
Il vous manque tout de même la vérification que le delta vu sur le Shelly est identique sur le Linky (appuyer plusieurs fois sur le bouton de droite pour arriver à "puissance apparente soutirée"). Pour la forme.
Si accessibles, vous pouvez débrancher les fils qui arrivent sur les appoints pour voir si cette conso non souhaitée est annihilable. En dehors de ça, je n'ai pas vraiment d'expérience sur ce type de machine, et encore moins sur les réglages disponibles.
Cela dit, page 13 de votre doc, il semblerait qu'il faille laisser les appoints pour garantir la température de l'eau chaude sanitaire. Couper les appoints pourrait alors résulter en une eau chaude... moins chaude.
Il vous manque tout de même la vérification que le delta vu sur le Shelly est identique sur le Linky (appuyer plusieurs fois sur le bouton de droite pour arriver à "puissance apparente soutirée"). Pour la forme.
Si accessibles, vous pouvez débrancher les fils qui arrivent sur les appoints pour voir si cette conso non souhaitée est annihilable. En dehors de ça, je n'ai pas vraiment d'expérience sur ce type de machine, et encore moins sur les réglages disponibles.
Cela dit, page 13 de votre doc, il semblerait qu'il faille laisser les appoints pour garantir la température de l'eau chaude sanitaire. Couper les appoints pourrait alors résulter en une eau chaude... moins chaude.
23 janvier 2026 à 15:44
Réponse 8 forum-climatisation-climatiseurs
Problème consommation pompe à chaleur ALFEA S16
OK je vais regarder Zidan le compteur Link y pour comparer.
Cependant ce soir j’ai fais un test, j’ai éteins lzle
Module hydraulique et plus de variation, c’est donc lui qui donne des impulsion
Je vais regarder demain pour changer les paramètres, vu que je n’utilise pas pas d’eau chaude j’ai un ballon à part.
Merci.
Cependant ce soir j’ai fais un test, j’ai éteins lzle
Module hydraulique et plus de variation, c’est donc lui qui donne des impulsion
Je vais regarder demain pour changer les paramètres, vu que je n’utilise pas pas d’eau chaude j’ai un ballon à part.
Merci.
23 janvier 2026 à 22:43
Réponse 9 forum-climatisation-climatiseurs
Problème consommation pompe à chaleur ALFEA S16
Bonsoir Dom.
J’ai débranché les 2 résistance d’appoint et c’était bien elles la source de mes pics.mais pourquoi elles se lancent toutes les 5 minutes.
Je reviens 1h après et je constate le disjoncteur de l’unité intérieur baissé. Je le remet et depuis erreur 370 et 1 seul clignotement led rouge espacé environ 8s. (Les appoints sont rebranchés)
J’ai essayé de tout éteindre 15min puis redémarrage unité extérieure et intérieur ensuite et toujours le même problème
Je ne vois pas la led rouge allumée sur la carte inverter sur l’unité extérieure
Avez-vous une idée de la panne ?
Merci.
J’ai débranché les 2 résistance d’appoint et c’était bien elles la source de mes pics.mais pourquoi elles se lancent toutes les 5 minutes.
Je reviens 1h après et je constate le disjoncteur de l’unité intérieur baissé. Je le remet et depuis erreur 370 et 1 seul clignotement led rouge espacé environ 8s. (Les appoints sont rebranchés)
J’ai essayé de tout éteindre 15min puis redémarrage unité extérieure et intérieur ensuite et toujours le même problème
Je ne vois pas la led rouge allumée sur la carte inverter sur l’unité extérieure
Avez-vous une idée de la panne ?
Merci.
09 février 2026 à 01:30
Réponse 10 forum-climatisation-climatiseurs
Invité

Problème consommation pompe à chaleur ALFEA S16
Invité
Pour compléter j’ai bien du 230v qui arrive à l’unité extérieure.
Le fusible F4 est ok sur la carte inventer mais encore contrôler le F2
J’ai trouvé une personne qui prr et pose un test pour isoler les cartes entre carte de puissance pour chaque unité ou la carte inverter ou même le module filtre actif mais je ne comprends rien à sa procédure.
Pourriez-vous m’aider. Faire eles relevés détaillés pas a pas des vérifications elles triques des cartes pour isoler la carte HS.
En copie les schémas électriques et la procédure de la personne
Merci de votre aide.
Pour agrandir les images, cliquez dessus.




Le fusible F4 est ok sur la carte inventer mais encore contrôler le F2
J’ai trouvé une personne qui prr et pose un test pour isoler les cartes entre carte de puissance pour chaque unité ou la carte inverter ou même le module filtre actif mais je ne comprends rien à sa procédure.
Pourriez-vous m’aider. Faire eles relevés détaillés pas a pas des vérifications elles triques des cartes pour isoler la carte HS.
En copie les schémas électriques et la procédure de la personne
Merci de votre aide.
Pour agrandir les images, cliquez dessus.




09 février 2026 à 07:35
Réponse 12 forum-climatisation-climatiseurs
Problème consommation pompe à chaleur ALFEA S16
Oups j'avais pas vu que j'étais déconnecté de mon compte.
En fonction de vos confirmations je ferai les relevé ce soir.
Mais je pense que la carte FILTRE à du grillé vu que la carte inverter n'a pas la led allumée ou le fusible F2 que je n'ai pas encore contrôlé, qu'en pensez-vous ?
En fonction de vos confirmations je ferai les relevé ce soir.
Mais je pense que la carte FILTRE à du grillé vu que la carte inverter n'a pas la led allumée ou le fusible F2 que je n'ai pas encore contrôlé, qu'en pensez-vous ?
09 février 2026 à 11:14
Réponse 13 forum-climatisation-climatiseurs
Problème consommation pompe à chaleur ALFEA S16
Bonjour.
La procédure vise à savoir quelle unité ne communique plus. La comm se fait avec le fil 3 (par rapport au neutre, je crois). Si vous débranchez ce fil, vous allez avoir un bout de fil en l'air et une cosse (ou autre) désormais libre et qui fait partie de l'unité sur laquelle vous intervenez. Si vous testez en volts continus, vous aurez normalement quelques dizaines de volts pas stables, et sur le fil, et sur la cosse ; si rien sur le fil, alors à l'autre bout du fil l'unité est en panne ; si rien sur la cosse, l'unité face à vous est en panne. Voilà ce que veut dire la procédure en un peu plus compréhensible.
La grande carte de l'UE a-t-elle une LED allumées? Et en sortie de la carte filtre actif (pas filtre), avez-vous 330V continus? Une photo de la grande carte serait souhaitable pour aller plus loin.
La procédure vise à savoir quelle unité ne communique plus. La comm se fait avec le fil 3 (par rapport au neutre, je crois). Si vous débranchez ce fil, vous allez avoir un bout de fil en l'air et une cosse (ou autre) désormais libre et qui fait partie de l'unité sur laquelle vous intervenez. Si vous testez en volts continus, vous aurez normalement quelques dizaines de volts pas stables, et sur le fil, et sur la cosse ; si rien sur le fil, alors à l'autre bout du fil l'unité est en panne ; si rien sur la cosse, l'unité face à vous est en panne. Voilà ce que veut dire la procédure en un peu plus compréhensible.
La grande carte de l'UE a-t-elle une LED allumées? Et en sortie de la carte filtre actif (pas filtre), avez-vous 330V continus? Une photo de la grande carte serait souhaitable pour aller plus loin.
09 février 2026 à 15:54
Réponse 14 forum-climatisation-climatiseurs
Problème consommation pompe à chaleur ALFEA S16
OK donc je me branche en continue sur le neutre et de l'autre coté soit le fil débrancher ou le la cosse en 3.
Selon ou j'ai 0 j'identifie si ça vient coté unité extérieur ou intérieur ?
Pas de led allumées sur la carte inverter pour le filtre actif a mesurer le 230ou 330v ? sur les quelles bornes, w14 et w15?
Voici la carte inverter en photo (celle de l'année dernière) vous m'aviez aider en changeant l'IPM
Pour agrandir les images, cliquez dessus.


Selon ou j'ai 0 j'identifie si ça vient coté unité extérieur ou intérieur ?
Pas de led allumées sur la carte inverter pour le filtre actif a mesurer le 230ou 330v ? sur les quelles bornes, w14 et w15?
Voici la carte inverter en photo (celle de l'année dernière) vous m'aviez aider en changeant l'IPM
Pour agrandir les images, cliquez dessus.


09 février 2026 à 16:14
Réponse 15 forum-climatisation-climatiseurs
Invité

Problème consommation pompe à chaleur ALFEA S16
Invité
Voici les relevés.
Fusible F2 OK
Tension OK en 101 et 102
Pas de tension en 14 et 15 ni dans le + et - du module filtre actif.
J’en déduis que le problème vient ou j’ai entouré en bleu, mais alors quoi tester, comment et à quoi ça ressemble physiquement ?
Merci.
Pour agrandir l'image, cliquez dessus.

Fusible F2 OK
Tension OK en 101 et 102
Pas de tension en 14 et 15 ni dans le + et - du module filtre actif.
J’en déduis que le problème vient ou j’ai entouré en bleu, mais alors quoi tester, comment et à quoi ça ressemble physiquement ?
Merci.
Pour agrandir l'image, cliquez dessus.

09 février 2026 à 18:20
Réponse 16 forum-climatisation-climatiseurs
Problème consommation pompe à chaleur ALFEA S16
Début : yes.
Fin : 330 continu, issu du redressement et filtrage du 230 alternatif. P/N = positif / négatif, sur Wires 14 et 15.
Il se peut que l'alim de la carte soit HS. Voir votre question 10052, post 7.
Fin : 330 continu, issu du redressement et filtrage du 230 alternatif. P/N = positif / négatif, sur Wires 14 et 15.
Il se peut que l'alim de la carte soit HS. Voir votre question 10052, post 7.
09 février 2026 à 19:09
Réponse 17 forum-climatisation-climatiseurs
Problème consommation pompe à chaleur ALFEA S16
Je n’ai pas compris votre message sole pour la partie Fiin
Pouvez-vous me réexpliquer pour les débutants
De quelle alimentation vois me parlez qui est HS ?quel test faire ?
Et Pont de d’iode vérifier et fonctionnel.
Pouvez-vous me réexpliquer pour les débutants
De quelle alimentation vois me parlez qui est HS ?quel test faire ?
Et Pont de d’iode vérifier et fonctionnel.
09 février 2026 à 20:29
Réponse 18 forum-climatisation-climatiseurs
Problème consommation pompe à chaleur ALFEA S16
Chez Fujitsu, le pont de diodes est souvent un carré métallique de 3cm de côté, avec 4 cosses solides à souder ou qui reçoivent des cosses femelles.
Un filtre EMI (electro-magnetic interference), c'est souvent un tore en ferrite dans lequel passe un fil en une ou plusieurs spires.
Le relais tout seul (jamais vu chez Atlantic), ben il faut le chercher en suivant les fils.
Le posistor est une résistance variable avec la température, elle fait vers les 50 Ohms à froid et plusieurs kOhms à chaud, et elle chauffe quand il y a un court-jus derrière. En général, posistor et relais sont sur la carte, mais je ne les vois pas sur votre photo...
Donc l'urgence est de trouver la posistor, et si elle chauffe, (presque) tout s'explique.
Un filtre EMI (electro-magnetic interference), c'est souvent un tore en ferrite dans lequel passe un fil en une ou plusieurs spires.
Le relais tout seul (jamais vu chez Atlantic), ben il faut le chercher en suivant les fils.
Le posistor est une résistance variable avec la température, elle fait vers les 50 Ohms à froid et plusieurs kOhms à chaud, et elle chauffe quand il y a un court-jus derrière. En général, posistor et relais sont sur la carte, mais je ne les vois pas sur votre photo...
Donc l'urgence est de trouver la posistor, et si elle chauffe, (presque) tout s'explique.
09 février 2026 à 20:35
Réponse 19 forum-climatisation-climatiseurs
Problème consommation pompe à chaleur ALFEA S16
Pour compléter.
Il y a de la tension en IW101 et IW102, mais pas en W14 et W15.
J'ai testé le pont de diode et il est bon.
Si le posistor est défectueux, peut-il empêcher l'alimentation de la carte inverter ?
Se teste-t-il uniquement en position ohmique ?
Il y a de la tension en IW101 et IW102, mais pas en W14 et W15.
J'ai testé le pont de diode et il est bon.
Si le posistor est défectueux, peut-il empêcher l'alimentation de la carte inverter ?
Se teste-t-il uniquement en position ohmique ?
09 février 2026 à 21:02
Réponse 20 forum-climatisation-climatiseurs
Problème consommation pompe à chaleur ALFEA S16
Je viens de refaire les mesures donc TM101 et TM102 (et non IW101 et IW101) 230V, donc j'ai bien de la tension de sortie.
J'ai de nouveau tester le W14 et W15 sur la carte module filtre actif et coté carte inverter en position 300V continu et résultat 0
Donc pas d'alimentation qui arrive a la carte.
Pont de diode testé :
+ sur noir et moins sur gris 0.54
+ sur noir et moins sur blanc 0,54
- sur noir et moins sur gris 0
- sur noir et moins sur blanc 0
- sur rouge et moins sur gris 0,54
- sur rouge et moins sur blanc 0,54
+ sur rouge et moins sur gris 0
+ sur rouge et moins sur blanc 0
Donc pour moi il est fonctionnel, vous validez ?
J'ai 0V en continu sur les câbles rouge et noir entre pont de diode et module filtre actif.
Le problème ne viendrait-il pas du relai ou du posistor, la vrai question peut-il empêcher de véhiculer de la tension sur la carte inverter ? et comment se mesure t-il ?
Ils doivent se trouver en dessous de la carte inverter, puis-je prendre une mesure sur la carte inverter en W107 et W108 (en quelle position pour le multimètre ?)
Voici une photo du module filtre actif et un plan avec les mesures
Encore merci de votre aide et en attente de vos réponses.
Pour agrandir les images, cliquez dessus.



J'ai de nouveau tester le W14 et W15 sur la carte module filtre actif et coté carte inverter en position 300V continu et résultat 0
Donc pas d'alimentation qui arrive a la carte.
Pont de diode testé :
+ sur noir et moins sur gris 0.54
+ sur noir et moins sur blanc 0,54
- sur noir et moins sur gris 0
- sur noir et moins sur blanc 0
- sur rouge et moins sur gris 0,54
- sur rouge et moins sur blanc 0,54
+ sur rouge et moins sur gris 0
+ sur rouge et moins sur blanc 0
Donc pour moi il est fonctionnel, vous validez ?
J'ai 0V en continu sur les câbles rouge et noir entre pont de diode et module filtre actif.
Le problème ne viendrait-il pas du relai ou du posistor, la vrai question peut-il empêcher de véhiculer de la tension sur la carte inverter ? et comment se mesure t-il ?
Ils doivent se trouver en dessous de la carte inverter, puis-je prendre une mesure sur la carte inverter en W107 et W108 (en quelle position pour le multimètre ?)
Voici une photo du module filtre actif et un plan avec les mesures
Encore merci de votre aide et en attente de vos réponses.
Pour agrandir les images, cliquez dessus.



09 février 2026 à 22:40
Réponse 21 forum-climatisation-climatiseurs
Problème consommation pompe à chaleur ALFEA S16
Autre remarque je n'entend pas le relais se mettre en route sur l'unité extérieur lorsque je remet le disjoncteur en service.
09 février 2026 à 22:58
Réponse 22 forum-climatisation-climatiseurs
Problème consommation pompe à chaleur ALFEA S16
Bonjour Dom.
Si je comprends bien, si le relai ne se mets pas en route il n'alimente pas le pont de diode et donc pas d'alimentation en W14 et W15.
Maintenant il faudrait voir pourquoi le relai n'est pas alimenté, et ou faire les mesures sur la platine inverter ?
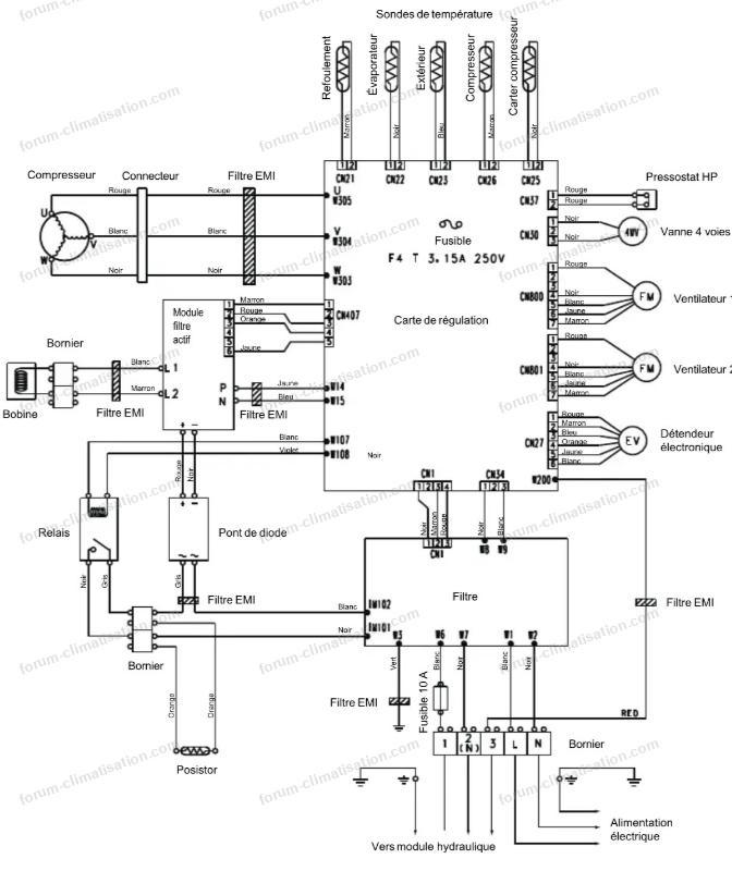
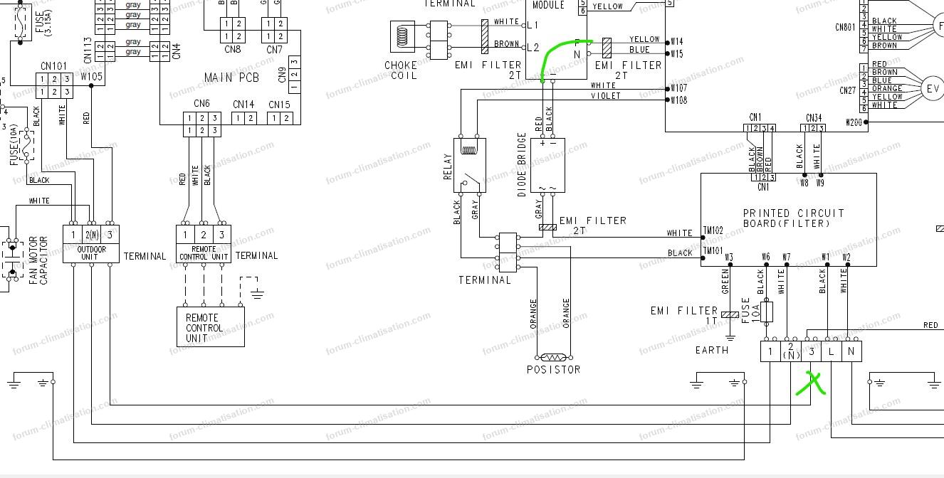
En copie le schéma électrique (pour ma PAC AOY54LJBYL page 7-8-9)
le W107 et W108 sont en haute à gauche page 9.
Merci.
Schéma pompe à chaleur Alféa S16
Si je comprends bien, si le relai ne se mets pas en route il n'alimente pas le pont de diode et donc pas d'alimentation en W14 et W15.
Maintenant il faudrait voir pourquoi le relai n'est pas alimenté, et ou faire les mesures sur la platine inverter ?
En copie le schéma électrique (pour ma PAC AOY54LJBYL page 7-8-9)
le W107 et W108 sont en haute à gauche page 9.
Merci.
Schéma pompe à chaleur Alféa S16
10 février 2026 à 10:40
Réponse 23 forum-climatisation-climatiseurs
Problème consommation pompe à chaleur ALFEA S16
Rebonjour Dom.
Après en avoir discuter avec un collègue il me dit de voir si j'ai de la tension en W8 et W9 sur la carte de puissance. ils alimente aussi la carte inverter et ensuite bascule en 12v pour alimenter en en w107 et w108 pour le relai.
il passe par le fusible F4 qui est bon mais je ne sais pas quoi tester en le fusible et le 12v en w107 et w108.
Désolé de tout ces messages mais je comprends au fur et à mesure le fonctionnement.
En copie le 1er schéma montrant w8 et w9 et le 2eme montant l'entré en w8 et w9 et la sortie w107 et w108 (schéma complet sur mon message précèdent)
Et là ou je suis perdu c'est quoi mesurer entre les 2 pour isoler le composant.
Merci.
Pour agrandir les images, cliquez dessus.


Après en avoir discuter avec un collègue il me dit de voir si j'ai de la tension en W8 et W9 sur la carte de puissance. ils alimente aussi la carte inverter et ensuite bascule en 12v pour alimenter en en w107 et w108 pour le relai.
il passe par le fusible F4 qui est bon mais je ne sais pas quoi tester en le fusible et le 12v en w107 et w108.
Désolé de tout ces messages mais je comprends au fur et à mesure le fonctionnement.
En copie le 1er schéma montrant w8 et w9 et le 2eme montant l'entré en w8 et w9 et la sortie w107 et w108 (schéma complet sur mon message précèdent)
Et là ou je suis perdu c'est quoi mesurer entre les 2 pour isoler le composant.
Merci.
Pour agrandir les images, cliquez dessus.


10 février 2026 à 12:20
Réponse 25 forum-climatisation-climatiseurs
Problème consommation pompe à chaleur ALFEA S16
Bonjour.
Désolé pour mon retard, beaucoup d'occupations ce matin, et c'est rare que je réponde le soir.
Vos mesures du post 20 (les 4 centrales) montrent une abondance de - / moins, du coup pas facile de trouver l'info exacte. Mais des valeurs 0 (donc court-circuit (CtCt), on est bien d'accord) dénotent un CtCt quelque part. Soit sur 2 des diodes du pont, soit dans ce qui est rattaché aux sorties du pont (rouge / noir), donc sur la HT (haute tension continue).
Du coup, la posistor DOIT chauffer, je vous avais dit de regarder ce point mais vous n'en parlez pas...
Le CtCt empêche la HT de monter, du coup l'alim à découpage ne peut pas démarrer, et comme c'est le microP qui fait coller le relais, ben il ne collera pas. Pour qu'il colle, il faudra faire disparaître le CtCt, et donc trouver où il se situe. Par exemple l'IPM... que vous aviez changé récemment. Mais aussi un des 2 moteurs de ventilo, à moins que ce soit l'alim elle-même qui ait claqué (mais normalement un fusible dédié fond, ou la petite résistance de 1.2 ohm). Ou même le module PFC dont l'IGBT aurait claqué.
Revérifiez le pont de diodes (4 fils débranchés). Si 2 diodes en CtCt, il faudra le changer. Mais cherchez aussi un CtCt entre fils rouge et noir, et aussi entre les sorties P/N du PFC (active filter).
ATTENTION : ne jamais déconnecter ou reconnecter un ventilo avec la machine sous tension, vous grilleriez le moteur quasi à coup sûr. La HT doit être (redescendue) sous les 15V avant toute manipulation.
Désolé pour mon retard, beaucoup d'occupations ce matin, et c'est rare que je réponde le soir.
Vos mesures du post 20 (les 4 centrales) montrent une abondance de - / moins, du coup pas facile de trouver l'info exacte. Mais des valeurs 0 (donc court-circuit (CtCt), on est bien d'accord) dénotent un CtCt quelque part. Soit sur 2 des diodes du pont, soit dans ce qui est rattaché aux sorties du pont (rouge / noir), donc sur la HT (haute tension continue).
Du coup, la posistor DOIT chauffer, je vous avais dit de regarder ce point mais vous n'en parlez pas...
Le CtCt empêche la HT de monter, du coup l'alim à découpage ne peut pas démarrer, et comme c'est le microP qui fait coller le relais, ben il ne collera pas. Pour qu'il colle, il faudra faire disparaître le CtCt, et donc trouver où il se situe. Par exemple l'IPM... que vous aviez changé récemment. Mais aussi un des 2 moteurs de ventilo, à moins que ce soit l'alim elle-même qui ait claqué (mais normalement un fusible dédié fond, ou la petite résistance de 1.2 ohm). Ou même le module PFC dont l'IGBT aurait claqué.
Revérifiez le pont de diodes (4 fils débranchés). Si 2 diodes en CtCt, il faudra le changer. Mais cherchez aussi un CtCt entre fils rouge et noir, et aussi entre les sorties P/N du PFC (active filter).
ATTENTION : ne jamais déconnecter ou reconnecter un ventilo avec la machine sous tension, vous grilleriez le moteur quasi à coup sûr. La HT doit être (redescendue) sous les 15V avant toute manipulation.
10 février 2026 à 15:33
Réponse 26 forum-climatisation-climatiseurs
Problème consommation pompe à chaleur ALFEA S16
J'ai un doute à force de prendre des mesures si à la place des 0 c'est pas un OL (c'est le problème de faire ca la nuit!!) pour le pont de diode, je vais refaire le test ce soir.
Je vais essayé demain de trouver le posistor à la lumière du jour, je pense qu'il est sous la carte inverter!! et je vais tester la valeur ohmique.
Mon collègue me dit aussi de vérifier le posistor, pour lui si il est HS le courant ne peut pas "pré-alimenter" la carte Inverter. La carte Inverter reste éteinte, elle ne peut donc pas fermer le relais, et le circuit reste ouvert.
Pour s'allumer, la carte Inverter a besoin d'un "courant de réveil". Au moment où vous mettez sous tension :
Le Relais de la carte filtre est ouvert (il a besoin d'un ordre de la carte Inverter pour se fermer).
Le courant doit donc obligatoirement passer par le Posistor pour atteindre les bornes W14/W15 de la carte Inverter.
Si le Posistor est coupé, le courant s'arrête net sur la carte filtre. La carte Inverter ne reçoit rien (0V sur W14/W15), son microprocesseur ne démarre pas, et la LED rouge reste éteinte.
le relais ne "claque" pas
C'est un cercle vicieux. Le relais de puissance est piloté par la carte Inverter via le connecteur CN34/CN1.
Puisque l'Inverter n'est pas alimenté par le Posistor, il ne peut pas envoyer l'ordre de fermeture au relais.
Le relais reste ouvert, confirmant l'absence de tension sur le reste du circuit de puissance (W107/W108).
Je vais donc essayé de trouvé ce posistor demain et le tester
Après si il a grillé je vais vérifier l'PM
Par contre comme je vous ai indiqué le problème est survenu quand j'ai débranché les 2 résistances d’appoint sur l'unité intérieur et c’était bien elles la source de mes pics.
Je suis revenu quelque temps après et je constate le disjoncteur de l’unité intérieur baissé.
Je le remet et depuis erreur 370 et 1 seul clignotement led rouge espacé environ 8s. (Les appoints sont rebranchés).
Je vais essayé demain de trouver le posistor à la lumière du jour, je pense qu'il est sous la carte inverter!! et je vais tester la valeur ohmique.
Mon collègue me dit aussi de vérifier le posistor, pour lui si il est HS le courant ne peut pas "pré-alimenter" la carte Inverter. La carte Inverter reste éteinte, elle ne peut donc pas fermer le relais, et le circuit reste ouvert.
Pour s'allumer, la carte Inverter a besoin d'un "courant de réveil". Au moment où vous mettez sous tension :
Le Relais de la carte filtre est ouvert (il a besoin d'un ordre de la carte Inverter pour se fermer).
Le courant doit donc obligatoirement passer par le Posistor pour atteindre les bornes W14/W15 de la carte Inverter.
Si le Posistor est coupé, le courant s'arrête net sur la carte filtre. La carte Inverter ne reçoit rien (0V sur W14/W15), son microprocesseur ne démarre pas, et la LED rouge reste éteinte.
le relais ne "claque" pas
C'est un cercle vicieux. Le relais de puissance est piloté par la carte Inverter via le connecteur CN34/CN1.
Puisque l'Inverter n'est pas alimenté par le Posistor, il ne peut pas envoyer l'ordre de fermeture au relais.
Le relais reste ouvert, confirmant l'absence de tension sur le reste du circuit de puissance (W107/W108).
Je vais donc essayé de trouvé ce posistor demain et le tester
Après si il a grillé je vais vérifier l'PM
Par contre comme je vous ai indiqué le problème est survenu quand j'ai débranché les 2 résistances d’appoint sur l'unité intérieur et c’était bien elles la source de mes pics.
Je suis revenu quelque temps après et je constate le disjoncteur de l’unité intérieur baissé.
Je le remet et depuis erreur 370 et 1 seul clignotement led rouge espacé environ 8s. (Les appoints sont rebranchés).
10 février 2026 à 17:35
Réponse 27 forum-climatisation-climatiseurs
Problème consommation pompe à chaleur ALFEA S16
Pour moi la posistor (encore appelée CTP, résistance à coeff de température positif) est toujours bonne. Si vous court-circuitez la sortie du pont, alors la CTP va chuter l'intégralité des 230V du secteur, et donc chauffer, jusqu'à atteindre environ 10000 Ohms, et dissiper 5W, elle sera du coup brûlante. A vérifier, donc.
Cela dit, avec vos inexactitudes déjà mentionnées, je pense que les 4 diodes du pont sont bonnes, le problème est plus loin. Si vous avez 0 Ohm entre W14 et W15, la HT est bien en CtCt.
L'arrivée de cette nouvelle panne, suite à la déconnexion des appoints, pourrait être une coïncidence.
Cela dit, avec vos inexactitudes déjà mentionnées, je pense que les 4 diodes du pont sont bonnes, le problème est plus loin. Si vous avez 0 Ohm entre W14 et W15, la HT est bien en CtCt.
L'arrivée de cette nouvelle panne, suite à la déconnexion des appoints, pourrait être une coïncidence.
11 février 2026 à 10:49
Réponse 28 forum-climatisation-climatiseurs
Invité

Problème consommation pompe à chaleur ALFEA S16
Invité
Impossible de trouver le posistor dans ma PAC pour le tester, je pense vraiment que c’est lui qui est HS.
11 février 2026 à 12:40
Réponse 29 forum-climatisation-climatiseurs
Problème consommation pompe à chaleur ALFEA S16
Photo du milieu réponse 24 : 2 fils partent de la carte, blanc et violet. ILS VONT A LA BOBINE DU RELAIS, d'après le 1er schéma réponse 23. Et les contacts de ce relais VONT A LA POSISTOR. Cherchez mieux.
Quand vous l'aurez trouvée, machine sous tension : chauffe-t-elle?...
Quand vous l'aurez trouvée, machine sous tension : chauffe-t-elle?...
11 février 2026 à 14:22
Réponse 30 forum-climatisation-climatiseurs
Problème consommation pompe à chaleur ALFEA S16
C'est bon je l'ai trouvé le posistor il était sous la carte inverter, voici un résumé de toutes les mesures:
Je résume tous les tests.
Pas de led allumé sur la carte inverter
Compresseur 0,4ohm sur chaque borne
54 ohm sur borne du posistor
230v sur W8-W9
230v sur TM101 et TM102
OV entre PN et +/- sur lemodul filtre actif
Ov en sortie du pont de diode
Pont de diode ok
Continuité TM01->W8
Continuité TM02->W9
Pas de continuité W9->W15 (test demandé par l'IA gemini), il semblerai que le problème vienne "W9 vers W15 (Pas de continuité) : C'est le premier barrage. Le Neutre est coupé entre la sortie du filtre et l'entrée de l'Inverter."
IPM continuité entre UVW et PN
Le relai ne clac pas
Le fusible 10A est bon
pas de tension aux bornes W107 et w108
Fusible F4 bon (testé) et F2 bon sur la platine (trop compliqué à retirer)
Si vous avez une idée il semblerai que le problème vienne entre W9 et W15 (on commence à isoler le problème).
Je résume tous les tests.
Pas de led allumé sur la carte inverter
Compresseur 0,4ohm sur chaque borne
54 ohm sur borne du posistor
230v sur W8-W9
230v sur TM101 et TM102
OV entre PN et +/- sur lemodul filtre actif
Ov en sortie du pont de diode
Pont de diode ok
Continuité TM01->W8
Continuité TM02->W9
Pas de continuité W9->W15 (test demandé par l'IA gemini), il semblerai que le problème vienne "W9 vers W15 (Pas de continuité) : C'est le premier barrage. Le Neutre est coupé entre la sortie du filtre et l'entrée de l'Inverter."
IPM continuité entre UVW et PN
Le relai ne clac pas
Le fusible 10A est bon
pas de tension aux bornes W107 et w108
Fusible F4 bon (testé) et F2 bon sur la platine (trop compliqué à retirer)
Si vous avez une idée il semblerai que le problème vienne entre W9 et W15 (on commence à isoler le problème).
11 février 2026 à 17:39
Réponse 31 forum-climatisation-climatiseurs
Problème consommation pompe à chaleur ALFEA S16
"je pense vraiment que c’est lui qui est HS" / "54 ohm sur borne du posistor" Ben vous pensiez mal, la preuve!
Je vous ai demandé par 4 fois si la posistor chauffait, en réponses 18, 26, 28 et 30. Pas de nouvelles. En quelle langue dois-je l'écrire?
Je vous ai demandé de mesurer la résistance entre W14 et W15 en réponse 30. Pas de nouvelles.
Et vous me demandez si j'ai des idées... C'est vrai que je ne suis qu'une pauvre petite IH, même avec 8500 réponses au compteur.
Je vous ai demandé par 4 fois si la posistor chauffait, en réponses 18, 26, 28 et 30. Pas de nouvelles. En quelle langue dois-je l'écrire?
Je vous ai demandé de mesurer la résistance entre W14 et W15 en réponse 30. Pas de nouvelles.
Et vous me demandez si j'ai des idées... C'est vrai que je ne suis qu'une pauvre petite IH, même avec 8500 réponses au compteur.
11 février 2026 à 18:25
Réponse 32 forum-climatisation-climatiseurs
Problème consommation pompe à chaleur ALFEA S16
Vraiment désolé, mais j’ai passer 2h a essayer d’accéder au posistor et pas facile de je fais entre 2 ondés.
Je vous dis ça dès que je peux, la il pleut de trop.
La résistance je la prends tension éteinte ?
Je vérifierai aussi si le posistor chauffe, mais j’en ai pas l’impression.
Encore vraiment désolé Dom, je vous fais entièrement confiance mais j’essaye de trouver une réponse au plus vite j’ai des jeunes enfants dans le froid à la maison et je recherche partout.
Je vous dis ça dès que je peux, la il pleut de trop.
La résistance je la prends tension éteinte ?
Je vérifierai aussi si le posistor chauffe, mais j’en ai pas l’impression.
Encore vraiment désolé Dom, je vous fais entièrement confiance mais j’essaye de trouver une réponse au plus vite j’ai des jeunes enfants dans le froid à la maison et je recherche partout.
11 février 2026 à 22:48
Réponse 33 forum-climatisation-climatiseurs
Problème consommation pompe à chaleur ALFEA S16
La résistance entre W14 et W15, c'est courant coupé, sinon l'ohmmètre pourrait ne pas apprécier en cas de HT présente sur ces bornes.
Je reviens sur votre ligne "IPM continuité entre UVW et PN". Pas facile à décrypter avec certitude. Ce que j'ai tendance à comprendre :
* CtCt entre P et N : corrèle avec une HT en CtCt
* U/V/W en CtCt entre eux : normal si le compresseur est toujours branché, vu que vous avez moins d'1 ohm entre chaque couple.
Je répète les causes possibles pour que la HT soit en CtCt : IPM HS, un des moteurs ventilo HS, alim HS, PFC HS.
Pour savoir si le PFC est HS ou non : courant remis, mesurer la tension en sortie de pont avec précision. Si 0.5V, le PFC est bon, si 0.0V, PFC HS.
Je compatis pour les kids, mais aussi pour la maman... et le papa.
Je reviens sur votre ligne "IPM continuité entre UVW et PN". Pas facile à décrypter avec certitude. Ce que j'ai tendance à comprendre :
* CtCt entre P et N : corrèle avec une HT en CtCt
* U/V/W en CtCt entre eux : normal si le compresseur est toujours branché, vu que vous avez moins d'1 ohm entre chaque couple.
Je répète les causes possibles pour que la HT soit en CtCt : IPM HS, un des moteurs ventilo HS, alim HS, PFC HS.
Pour savoir si le PFC est HS ou non : courant remis, mesurer la tension en sortie de pont avec précision. Si 0.5V, le PFC est bon, si 0.0V, PFC HS.
Je compatis pour les kids, mais aussi pour la maman... et le papa.
12 février 2026 à 09:28
Réponse 34 forum-climatisation-climatiseurs
Problème consommation pompe à chaleur ALFEA S16
Bonjour.
Ce soir la météo n'annonce pas de pluie, je vais donc mesurer :
La résistance entre W14 et W15
Je vais également reprendre la résistance entre P et U/V/W, et entre N et U/V/W
Je vais revérifier le pont de diode, si je le test de cette manière c'est bon pour vous?
+ sur noir et moins sur gris -->
+ sur noir et moins sur blanc -->
- sur noir et moins sur gris -->
- sur noir et moins sur blanc-->
- sur rouge et moins sur gris -->
- sur rouge et moins sur blanc -->
+ sur rouge et moins sur gris -->
+ sur rouge et moins sur blanc -->
Pour la tension à prendre en sortie de pont c'est bien sur la partie continu entouré en vert (voir la photo).
Si vous avez d'autre test à faire, si vous pouviez me les lister, je vais profiter de la météo clémente de ce soir
Encore merci.
Pour agrandir l'image, cliquez dessus.

Ce soir la météo n'annonce pas de pluie, je vais donc mesurer :
La résistance entre W14 et W15
Je vais également reprendre la résistance entre P et U/V/W, et entre N et U/V/W
Je vais revérifier le pont de diode, si je le test de cette manière c'est bon pour vous?
+ sur noir et moins sur gris -->
+ sur noir et moins sur blanc -->
- sur noir et moins sur gris -->
- sur noir et moins sur blanc-->
- sur rouge et moins sur gris -->
- sur rouge et moins sur blanc -->
+ sur rouge et moins sur gris -->
+ sur rouge et moins sur blanc -->
Pour la tension à prendre en sortie de pont c'est bien sur la partie continu entouré en vert (voir la photo).
Si vous avez d'autre test à faire, si vous pouviez me les lister, je vais profiter de la météo clémente de ce soir
Encore merci.
Pour agrandir l'image, cliquez dessus.

12 février 2026 à 10:59
Réponse 35 forum-climatisation-climatiseurs
Problème consommation pompe à chaleur ALFEA S16
J'ai oublié le posistor à voir si il chauffe, j'ai juste à allumer la tension et je le touche pour voir si il chauffe ?
Il chauffe en combien de temps normalement ?
Il chauffe en combien de temps normalement ?
12 février 2026 à 11:15
Réponse 36 forum-climatisation-climatiseurs
Problème consommation pompe à chaleur ALFEA S16
Pour le pont, vous refaites vos erreurs de frappe - / moins. Mesurez comme ceci :
+ sur noir et - sur gris 0.54V
+ sur noir et - sur blanc 0,54V
- sur rouge et + sur gris 0,54V
- sur rouge et + sur blanc 0,54V
+ sur noir et - sur rouge 1V environ
Si vous permutez les fils du multimètre, les 5 mesures donneront l'infini.
La posistor chauffera en quelques dizaines de secondes max, et pourra devenir brûlante à terme.
Coupez alors le jus, débranchez les 2 ventilos, puis remettez le jus. Mesurez la tension entre W14/15. Si la HT est présente (330VDC), alors un des ventilos a claqué. A partir de ce moment, la présence de la HT demande des précautions pour la manipulation des câbles de ventilos (fin de réponse 26).
"Pour la tension à prendre en sortie de pont c'est bien sur la partie continu entouré en vert" : oui.
+ sur noir et - sur gris 0.54V
+ sur noir et - sur blanc 0,54V
- sur rouge et + sur gris 0,54V
- sur rouge et + sur blanc 0,54V
+ sur noir et - sur rouge 1V environ
Si vous permutez les fils du multimètre, les 5 mesures donneront l'infini.
La posistor chauffera en quelques dizaines de secondes max, et pourra devenir brûlante à terme.
Coupez alors le jus, débranchez les 2 ventilos, puis remettez le jus. Mesurez la tension entre W14/15. Si la HT est présente (330VDC), alors un des ventilos a claqué. A partir de ce moment, la présence de la HT demande des précautions pour la manipulation des câbles de ventilos (fin de réponse 26).
"Pour la tension à prendre en sortie de pont c'est bien sur la partie continu entouré en vert" : oui.
12 février 2026 à 12:24
Réponse 37 forum-climatisation-climatiseurs
Problème consommation pompe à chaleur ALFEA S16
Bonsoir Dom.
Voici tous les tests effectués :
Pont de diode voici les résultat.
+ sur noir et - sur gris 0.54V.
+ sur noir et - sur blanc 0,54V.
- sur rouge et + sur gris 0,54V.
- sur rouge et + sur blanc 0,54V.
+ sur noir et - sur rouge 1,15V environ.
Fils permutés du multimètre, les 5 mesures donne l'infini.
IPM (résultat étrange)
Entre P/V 0-0
Entre P/W 0-0
Entre P/U 0-0
Et entre N et U/V/W 003-003
Sur sortie pont diode rouge noir position 2V continu j’ai 0,046 et blanc gris 0V en alternatif.
W14 W15 POSITION ohmique sur 200 j’ai un résultat à 4.
Jus coupé, et es 2 ventilos débranchés, puis le jus remis j'ai une tension entre W14/W15 ->0v.
Pour le posistor il chauffe peut être très très légèrement, pas facile j'avais les main congelé par ce froid.
Les 3 fusibles sont OK
Bon je pense ne rien avoir oublié.
Merci.
Voici tous les tests effectués :
Pont de diode voici les résultat.
+ sur noir et - sur gris 0.54V.
+ sur noir et - sur blanc 0,54V.
- sur rouge et + sur gris 0,54V.
- sur rouge et + sur blanc 0,54V.
+ sur noir et - sur rouge 1,15V environ.
Fils permutés du multimètre, les 5 mesures donne l'infini.
IPM (résultat étrange)
Entre P/V 0-0
Entre P/W 0-0
Entre P/U 0-0
Et entre N et U/V/W 003-003
Sur sortie pont diode rouge noir position 2V continu j’ai 0,046 et blanc gris 0V en alternatif.
W14 W15 POSITION ohmique sur 200 j’ai un résultat à 4.
Jus coupé, et es 2 ventilos débranchés, puis le jus remis j'ai une tension entre W14/W15 ->0v.
Pour le posistor il chauffe peut être très très légèrement, pas facile j'avais les main congelé par ce froid.
Les 3 fusibles sont OK
Bon je pense ne rien avoir oublié.
Merci.
12 février 2026 à 23:15
Réponse 38 forum-climatisation-climatiseurs
Problème consommation pompe à chaleur ALFEA S16
Bonjour.
Nous sommes bien d'accord que l'IPM devait être testé hors tension en mode "test de diode" entre P et U/V/W, et entre N et U/V/W ?
Nous sommes bien d'accord que l'IPM devait être testé hors tension en mode "test de diode" entre P et U/V/W, et entre N et U/V/W ?
13 février 2026 à 08:38
Réponse 39 forum-climatisation-climatiseurs
Problème consommation pompe à chaleur ALFEA S16
Bonjour.
Hélas, les kids vont devoir se les cailler encore un peu... :-(
Le pont est bon. A priori le PFC aussi. Le problème ne disparaissant pas en enlevant les ventilos, on peut aussi les exclure des causes de panne.
De 2 choses l'une : vous avez mesuré l'IPM avec le compresseur branché, ou alors débranché. Si branché, alors c'est comme si vous court-circuitiez U/V/W, donc toutes mesures qui balayent U/V/W se résument à une seule (=elles sont identiques). Mais dans les 2 cas, vous avez un CtCt entre P et au moins l'un des 3, et un CtCt entre N et au moins l'un des 3. Autant dire que l'IPM est secoué. Et les 3 ohms vers N se retrouvent entre W14/15, autrement dit la HT. Donc l'absence de vie dans l'UE s'explique par l'IPM HS.
En question 10052 réponse 19, je suggérais d'acheter 2 IPM... J'ignore si vous avez suivi ce conseil... Alors vous allez me dire "je l'ai changé il n'y a pas un an et il est déjà mort?..." Difficile de dire pourquoi il a tenu aussi peu longtemps. Peut-être le compresseur a un souci intermittent, peut-être le PFC ne travaille pas aussi bien qu'on le croit et crée une HT perturbée... Testez l'IPM avec le compresseur débranché si ça n'a pas été fait. Si c'est à nouveau la mesure P/U qui cloche parmi les 3 P, cela pointerait vers un souci compresseur, mais sans certitude.
Hélas, les kids vont devoir se les cailler encore un peu... :-(
Le pont est bon. A priori le PFC aussi. Le problème ne disparaissant pas en enlevant les ventilos, on peut aussi les exclure des causes de panne.
De 2 choses l'une : vous avez mesuré l'IPM avec le compresseur branché, ou alors débranché. Si branché, alors c'est comme si vous court-circuitiez U/V/W, donc toutes mesures qui balayent U/V/W se résument à une seule (=elles sont identiques). Mais dans les 2 cas, vous avez un CtCt entre P et au moins l'un des 3, et un CtCt entre N et au moins l'un des 3. Autant dire que l'IPM est secoué. Et les 3 ohms vers N se retrouvent entre W14/15, autrement dit la HT. Donc l'absence de vie dans l'UE s'explique par l'IPM HS.
En question 10052 réponse 19, je suggérais d'acheter 2 IPM... J'ignore si vous avez suivi ce conseil... Alors vous allez me dire "je l'ai changé il n'y a pas un an et il est déjà mort?..." Difficile de dire pourquoi il a tenu aussi peu longtemps. Peut-être le compresseur a un souci intermittent, peut-être le PFC ne travaille pas aussi bien qu'on le croit et crée une HT perturbée... Testez l'IPM avec le compresseur débranché si ça n'a pas été fait. Si c'est à nouveau la mesure P/U qui cloche parmi les 3 P, cela pointerait vers un souci compresseur, mais sans certitude.
13 février 2026 à 09:48
Réponse 40 forum-climatisation-climatiseurs
Problème consommation pompe à chaleur ALFEA S16
Bonjour.
Effectivement j'ai tester avec le compresseur branché.
Je vais refaire le test ce soir compresseur débranché si la météo le permet mais c'est pas gagné!!
Je viens de recommander 2 IPM, ils arrivent dans 10j
Je viens aussi de trouver un ensemble carte inverter+carte puissance+filtre quasi neuve (servi 30min et compresseur HS alors la personne a décidé de changer la pac) + pont de diode, posistor et relai (occasion) pour 240€.
Ça me fera de la pièce détaché, rien que la carte inverter coute 650€ sur internet.
Je vous tiens un courant ce soir ou demain matin en fonction de la météo pour le relevé de l4PM sans compresseur de branché.
Merci.
Effectivement j'ai tester avec le compresseur branché.
Je vais refaire le test ce soir compresseur débranché si la météo le permet mais c'est pas gagné!!
Je viens de recommander 2 IPM, ils arrivent dans 10j
Je viens aussi de trouver un ensemble carte inverter+carte puissance+filtre quasi neuve (servi 30min et compresseur HS alors la personne a décidé de changer la pac) + pont de diode, posistor et relai (occasion) pour 240€.
Ça me fera de la pièce détaché, rien que la carte inverter coute 650€ sur internet.
Je vous tiens un courant ce soir ou demain matin en fonction de la météo pour le relevé de l4PM sans compresseur de branché.
Merci.
13 février 2026 à 12:29
Réponse 41 forum-climatisation-climatiseurs
Problème consommation pompe à chaleur ALFEA S16
P.S
J'ai oublié de vous demander, le fait d'avoir débranché les appoints électriques ne seraient-ils pas le motif de cramé l'IPM ?
La pac n'aurait-elle pas forcé pour chauffer via l'unité extérieur uniquement vu que j'avais coupé les appoints ide l'unité extérieur?
J'ai oublié de vous demander, le fait d'avoir débranché les appoints électriques ne seraient-ils pas le motif de cramé l'IPM ?
La pac n'aurait-elle pas forcé pour chauffer via l'unité extérieur uniquement vu que j'avais coupé les appoints ide l'unité extérieur?
13 février 2026 à 12:36
Réponse 42 forum-climatisation-climatiseurs
Problème consommation pompe à chaleur ALFEA S16
La chronologie porte à croire qu'effectivement c'est la déconnexion des appoints qui a créé cette nouvelle panne. Par contre, je ne vois pas le mécanisme qui mène à cela. Une carte n'est pas prévue pour pousser l'IPM au suicide ; s'il y a une forte demande, la vitesse du compresseur est adaptée, mais sans aller jusqu'à des conditions de fonctionnement dangereuses pour l'IPM. Comme pour une voiture que vous conduisez généralement à 100, si un jour vous montez à 150 vous n'allez pas casser le moteur, à moins que le calculateur moteur ait un bug et allume les cylindres n'importe quand au delà de 130...
Peut-être que la carte a un souci, qui aurait provoqué la panne d'il y a un an, puis récidive ici... Votre nouvelle carte pourrait alors vous sauver la mise, surtout qu'elle porte un IPM censé être bon, donc sans attendre les IPM commandés.
Quel âge a cette PAC?
Peut-être que la carte a un souci, qui aurait provoqué la panne d'il y a un an, puis récidive ici... Votre nouvelle carte pourrait alors vous sauver la mise, surtout qu'elle porte un IPM censé être bon, donc sans attendre les IPM commandés.
Quel âge a cette PAC?
13 février 2026 à 17:26
Réponse 43 forum-climatisation-climatiseurs
Problème consommation pompe à chaleur ALFEA S16
La PAC a 15 ans, l'idée serait de la maintenir encore 5 ans si possible.
13 février 2026 à 17:31
Réponse 44 forum-climatisation-climatiseurs
Problème consommation pompe à chaleur ALFEA S16
Je pense vraiment que c'est du à ma manipulation, elle fonctionnai très bien, je coupe les appoints et environ 2-3h après la panne.
Par contre si elle repart reste mon problème de consommation avec mes pics tous les 5minutes.
Nous allons déjà voir si elle repart avec la nouvelle carte.
Par contre si elle repart reste mon problème de consommation avec mes pics tous les 5minutes.
Nous allons déjà voir si elle repart avec la nouvelle carte.
13 février 2026 à 17:39
Réponse 45 forum-climatisation-climatiseurs
Problème consommation pompe à chaleur ALFEA S16
Ah oui, 15 ans... :-(
Il faut savoir que les condos chimiques commencent à perdre leurs propriétés après 10 ans, quand ils sont soumis à des courants AC, en particulier dans le filtrage des alims à découpage. De la HF arrive progressivement sur les lignes 5V, 12V et autres, mais la 5V est celle du microP, qui arrive à faire n'importe quoi avec ces perturbations. C'est lui qui cadence l'ouverture et la fermeture des 6 IGBT qui forment les 3 sorties de l'IPM. Si dans une même branche, par ex U, on a l'IGBT du haut qui devient passant en même temps que celui du bas, court-jus P/N et l'un des 2 (voire les 2) dégage... Votre hypothèse où le compresseur tourne plus vite à cause du retrait des appoints... tient la route.
Beaucoup de cas sur ce forum où des condos provoquaient des pannes, et dans plein d'autres appareils, télés, décodeurs, amplis...
Il faut savoir que les condos chimiques commencent à perdre leurs propriétés après 10 ans, quand ils sont soumis à des courants AC, en particulier dans le filtrage des alims à découpage. De la HF arrive progressivement sur les lignes 5V, 12V et autres, mais la 5V est celle du microP, qui arrive à faire n'importe quoi avec ces perturbations. C'est lui qui cadence l'ouverture et la fermeture des 6 IGBT qui forment les 3 sorties de l'IPM. Si dans une même branche, par ex U, on a l'IGBT du haut qui devient passant en même temps que celui du bas, court-jus P/N et l'un des 2 (voire les 2) dégage... Votre hypothèse où le compresseur tourne plus vite à cause du retrait des appoints... tient la route.
Beaucoup de cas sur ce forum où des condos provoquaient des pannes, et dans plein d'autres appareils, télés, décodeurs, amplis...
13 février 2026 à 19:15
Réponse 46 forum-climatisation-climatiseurs
Problème consommation pompe à chaleur ALFEA S16
Voici les relevés :
IPM
Entre N/U 003-003
Entre N/ 433-439
Entre N/ 433-439
Entre N/U 0-0
Entre N/ 435-440
Entre N/ 435-440
IPM
Entre N/U 003-003
Entre N/ 433-439
Entre N/ 433-439
Entre N/U 0-0
Entre N/ 435-440
Entre N/ 435-440
13 février 2026 à 22:27
Réponse 47 forum-climatisation-climatiseurs
Problème consommation pompe à chaleur ALFEA S16
Vous vouliez dire :
Entre N/U 003-003
Entre N/V 433-439
Entre N/W 433-439
Entre P/U 0-0
Entre P/V 435-440
Entre P/W 435-440
Donc encore la branche U qui a dégagé... Pour V et W, les valeurs ne sont pas du type "43x-infini" parce qu'il y a un itinéraire bis par la branche U, qui est en CtCt (3 Ohms).
Je ne peux qu'espérer que la nouvelle carte résoudra complètement le problème, mais je n'en suis pas sûr à 100%.
Entre N/U 003-003
Entre N/V 433-439
Entre N/W 433-439
Entre P/U 0-0
Entre P/V 435-440
Entre P/W 435-440
Donc encore la branche U qui a dégagé... Pour V et W, les valeurs ne sont pas du type "43x-infini" parce qu'il y a un itinéraire bis par la branche U, qui est en CtCt (3 Ohms).
Je ne peux qu'espérer que la nouvelle carte résoudra complètement le problème, mais je n'en suis pas sûr à 100%.
14 février 2026 à 09:05
Réponse 48 forum-climatisation-climatiseurs
Problème consommation pompe à chaleur ALFEA S16
Il n’’y a pas d’autres tests à faire pour m’assurer que lorsque que vais branché la nouvelle carte qu’elle ne cède pas ?
S’assurer qu’il n’y ai pas un autre court-circuit avant la carte.
S’assurer qu’il n’y ai pas un autre court-circuit avant la carte.
14 février 2026 à 10:45
Réponse 49 forum-climatisation-climatiseurs
Problème consommation pompe à chaleur ALFEA S16
Si problème de carte (celle d'origine), le problème disparaîtra. Si problème de compresseur, il réapparaîtra.
Mesurer les 3 enroulements du compresseur, mais en débranchant les connexions sur le compresseur, et en mesurant les résistances SUR LES COSSES DU COMPRESSEUR, en soignant les contacts, et en calibre 200 ohms. Il ne faut pas qu'une mesure s'écarte des autres de plus de 0.1 ohm. Par ex 0.4/0.4/0.3 sera tolérable (précision de l'appareil), mais 0.4/0.4/0.2 dénotera un souci dans les enroulements.
Mesurer les 3 enroulements du compresseur, mais en débranchant les connexions sur le compresseur, et en mesurant les résistances SUR LES COSSES DU COMPRESSEUR, en soignant les contacts, et en calibre 200 ohms. Il ne faut pas qu'une mesure s'écarte des autres de plus de 0.1 ohm. Par ex 0.4/0.4/0.3 sera tolérable (précision de l'appareil), mais 0.4/0.4/0.2 dénotera un souci dans les enroulements.
14 février 2026 à 11:56
Réponse 50 forum-climatisation-climatiseurs
Problème consommation pompe à chaleur ALFEA S16
Bonjour
Comme indiqué en réponse 31 j'ai bien 0,4 ohm entre chaque borne du compresseur.
Je dois recevoir ma carte mardi pour installation mercredi, je vous tiens au courant.
Bonne fin de dimanche.
Comme indiqué en réponse 31 j'ai bien 0,4 ohm entre chaque borne du compresseur.
Je dois recevoir ma carte mardi pour installation mercredi, je vous tiens au courant.
Bonne fin de dimanche.
15 février 2026 à 15:49
Réponse 51 forum-climatisation-climatiseurs
Problème consommation pompe à chaleur ALFEA S16
Bonjour.
J'avais bien noté ces mesures à 0.4, mais elles avaient été faites avec l'IPM connecté (fils soudés sur la carte), et cet IPM présentait un CtCt sur U. Mais à la réflexion, il aurait fallu 2 branches en CtCt pour que cela affecte les mesures sur les enroulements.
J'avais bien noté ces mesures à 0.4, mais elles avaient été faites avec l'IPM connecté (fils soudés sur la carte), et cet IPM présentait un CtCt sur U. Mais à la réflexion, il aurait fallu 2 branches en CtCt pour que cela affecte les mesures sur les enroulements.
16 février 2026 à 10:17
Réponse 52 forum-climatisation-climatiseurs
Problème consommation pompe à chaleur ALFEA S16
Bonjour.
Petite question changeriez vous la carte de puissance, vu que je dois la recevoir avec la carte inverter.
Ou étape par étape uniquement la carte inverter pour commencer ?
Merci.
Petite question changeriez vous la carte de puissance, vu que je dois la recevoir avec la carte inverter.
Ou étape par étape uniquement la carte inverter pour commencer ?
Merci.
16 février 2026 à 11:48
Réponse 53 forum-climatisation-climatiseurs
Problème consommation pompe à chaleur ALFEA S16
La carte en 1ère photo réponse 20 est la carte PFC. La grande est à la fois la carte inverter et la carte de puissance. Faites comme bon vous semble ; à priori la carte PFC est toujours bonne.
16 février 2026 à 14:14
Réponse 54 forum-climatisation-climatiseurs
Problème consommation pompe à chaleur ALFEA S16
Bonjour Dom.
Je pense que la carte que j'ai reçu a aussi l'IPM HS, voici les relevés :
Entre N/U 010-010
Entre N/V 10-010
Entre N/W 0-0
Entre P/U 003-003
Entre P/V 003-003
Entre P/W 012-012
l'IMP est différent c'est un PS21A79
Qu'en pensez-vous ?
Merci.
Je pense que la carte que j'ai reçu a aussi l'IPM HS, voici les relevés :
Entre N/U 010-010
Entre N/V 10-010
Entre N/W 0-0
Entre P/U 003-003
Entre P/V 003-003
Entre P/W 012-012
l'IMP est différent c'est un PS21A79
Qu'en pensez-vous ?
Merci.
18 février 2026 à 16:33
Réponse 56 forum-climatisation-climatiseurs
Problème consommation pompe à chaleur ALFEA S16
Bonjour.
Vous voilà désormais un grand pro de la mesure d'IPM! Ben oui, l'IPM est secoué. Soit le vendeur était de bonne foi (n'imaginant pas qu'une carte qui a marché moins d'une heure pouvait être HS)... mais aussi pas très futé si le compresseur relié était mort (!!), soit c'est un escroc qui savait sa carte morte mais espérait arrondir ses fins de mois avec... Dans le doute, disons hypothèse 1...
Vous n'aviez pas de photo de la carte du vendeur avant la vente, qui vous aurait montré des différences avec la vôtre?
Je comprends votre désarroi face à ce coup du sort. En plus, les 2 cartes sont apparemment un peu différentes, et ce ne sera pas évident d'y mettre un IPM chinois, le brochage est différent. Vous êtes, à ce jour, condamné à réparer votre carte. Ou alors vous achetez aussi un IPM "nouveau", pour réparer la carte d'occasion... Mais avec un danger, celui qu'elle ne soit pas adaptée à votre machine (puissance PAC différente)
Pour agrandir l'image, cliquez dessus.

Vous voilà désormais un grand pro de la mesure d'IPM! Ben oui, l'IPM est secoué. Soit le vendeur était de bonne foi (n'imaginant pas qu'une carte qui a marché moins d'une heure pouvait être HS)... mais aussi pas très futé si le compresseur relié était mort (!!), soit c'est un escroc qui savait sa carte morte mais espérait arrondir ses fins de mois avec... Dans le doute, disons hypothèse 1...
Vous n'aviez pas de photo de la carte du vendeur avant la vente, qui vous aurait montré des différences avec la vôtre?
Je comprends votre désarroi face à ce coup du sort. En plus, les 2 cartes sont apparemment un peu différentes, et ce ne sera pas évident d'y mettre un IPM chinois, le brochage est différent. Vous êtes, à ce jour, condamné à réparer votre carte. Ou alors vous achetez aussi un IPM "nouveau", pour réparer la carte d'occasion... Mais avec un danger, celui qu'elle ne soit pas adaptée à votre machine (puissance PAC différente)
Pour agrandir l'image, cliquez dessus.

18 février 2026 à 20:46
Réponse 57 forum-climatisation-climatiseurs
Problème consommation pompe à chaleur ALFEA S16
Oui le compresseur de la personne est apparu HS lorsqu’il a branché la nouvelle carte.
Ma question est le compresseur a t-il pu mettre HS L’IPM?
Savoir si il y bien que ça de HS sur la carte.
La personne me garantie que c’était pour la même réf de ma PAC et sur internet effectivement l’IPM semble avoir changé comme on peut voir sur ce site de vente
https://www.piecesxpress.com/article-96344-204988-platine-regulation-891746-atlantic.htm
Ma question est le compresseur a t-il pu mettre HS L’IPM?
Savoir si il y bien que ça de HS sur la carte.
La personne me garantie que c’était pour la même réf de ma PAC et sur internet effectivement l’IPM semble avoir changé comme on peut voir sur ce site de vente
https://www.piecesxpress.com/article-96344-204988-platine-regulation-891746-atlantic.htm
18 février 2026 à 21:04
Réponse 58 forum-climatisation-climatiseurs
Problème consommation pompe à chaleur ALFEA S16
Bonjour civ.
Sur votre carte IPM, pouvez-vous mesurer les valeurs des 3 condensateurs C303, C304 et C305 situés près de l'IPM.
Hors tension évidemment..:-)
Cordialement, Jima
Sur votre carte IPM, pouvez-vous mesurer les valeurs des 3 condensateurs C303, C304 et C305 situés près de l'IPM.
Hors tension évidemment..:-)
Cordialement, Jima
19 février 2026 à 19:25
Réponse 59 forum-climatisation-climatiseurs
Problème consommation pompe à chaleur ALFEA S16
Bonjour DOM,
Je viens de trouver une carte inverter neuve. Je l'ai branchée et je n'ai plus de message d'erreur.
J'entends le relais se mettre en service. Cependant, lorsque j'ai mis le chauffage en marche, le disjoncteur de l'unité intérieure s'est baissé.
Je suis sorti voir l'unité extérieure et j'ai constaté que le module filtre actif venait de griller (voir photo).
Je ne vois pas d'où peut venir le problème.
Pour agrandir l'image, cliquez dessus.

Je viens de trouver une carte inverter neuve. Je l'ai branchée et je n'ai plus de message d'erreur.
J'entends le relais se mettre en service. Cependant, lorsque j'ai mis le chauffage en marche, le disjoncteur de l'unité intérieure s'est baissé.
Je suis sorti voir l'unité extérieure et j'ai constaté que le module filtre actif venait de griller (voir photo).
Je ne vois pas d'où peut venir le problème.
Pour agrandir l'image, cliquez dessus.

01 mars 2026 à 16:50
Réponse 60 forum-climatisation-climatiseurs
Problème consommation pompe à chaleur ALFEA S16
Autre question, cela peut-il venir des appoints que j'ai rebranchés ?
J'ai pourtant tout revérifié et tout semble branché comme avant.
J'ai pourtant tout revérifié et tout semble branché comme avant.
01 mars 2026 à 16:55
Réponse 61 forum-climatisation-climatiseurs
Problème consommation pompe à chaleur ALFEA S16
Je me retrouve donc dans la configuration de départ à savoir lorsque j'ai débranché mes appoints j'avais retrouvé mon unité intérieur disjoncter et avait semble t-il fait sauter ma carte inverter.
Aujourd'hui je change ma carte inverter avec e appoints rebranchés et rebelote mais cette fois c'est la carte filtre module actif qui a grillé.
Aujourd'hui je change ma carte inverter avec e appoints rebranchés et rebelote mais cette fois c'est la carte filtre module actif qui a grillé.
01 mars 2026 à 17:03
Réponse 62 forum-climatisation-climatiseurs
Problème consommation pompe à chaleur ALFEA S16
Bonjour.
Décidément, ça fait beaucoup de cartes qui ont lâché sur votre installation... Je me serais attendu à ce qu'à 16:50 vous ayez vérifié aussi la santé de l'IPM, vu que vous savez faire, désormais. Si HS, encore sur la sortie U? Si oui, alors le compresseur devient de plus en plus suspect...
Quand le disjoncteur est tombé, combien de temps avait tourné le compresseur? Votre disjonction n'a affecté que l'UI? Pas l'UE? (vérifiez son fusible d'entrée à fort ampérage, probablement sur la carte filtre).
J'ai bien l'impression que votre problème va nécessiter l'aide de la hotline de la marque... si elle accepte de discuter avec un particulier... Sinon, passage d'un pro.
Décidément, ça fait beaucoup de cartes qui ont lâché sur votre installation... Je me serais attendu à ce qu'à 16:50 vous ayez vérifié aussi la santé de l'IPM, vu que vous savez faire, désormais. Si HS, encore sur la sortie U? Si oui, alors le compresseur devient de plus en plus suspect...
Quand le disjoncteur est tombé, combien de temps avait tourné le compresseur? Votre disjonction n'a affecté que l'UI? Pas l'UE? (vérifiez son fusible d'entrée à fort ampérage, probablement sur la carte filtre).
J'ai bien l'impression que votre problème va nécessiter l'aide de la hotline de la marque... si elle accepte de discuter avec un particulier... Sinon, passage d'un pro.
01 mars 2026 à 19:51
Réponse 63 forum-climatisation-climatiseurs
Problème consommation pompe à chaleur ALFEA S16
Pour compléter, la led rouge ne s'allumait pas par contre sur la carte inverter mais plus de message erreur sur l'unité intérieur ni de flash rouge sur celle-ci, je pense donc que la liaison était bonne neutre unité intérieur ret extérieur, mais la led rouge doit-elle s'allumer sur l'unité extérieure?
Le relai se d’éclanche et le compresseur aussi mais pas les moteurs des ventilateurs, peut-être normal si elle n'a pas le temps de se déclencher puisque le disjoncteur de l'unité intérieur se déclenche.
J'ai essayé de redémarrer pour voir, et pas de message d'erreur sur l'unité intérieur mais le disjoncteur de déclenche de nouveau lorsqu'elle lance le mode chauffage.
Ce que je ne comprends pas c'est pourquoi le disjoncteur de l'unité intérieur se déclenche et la platine de module filtre de l'unité extérieur à grillé.
Le relai se d’éclanche et le compresseur aussi mais pas les moteurs des ventilateurs, peut-être normal si elle n'a pas le temps de se déclencher puisque le disjoncteur de l'unité intérieur se déclenche.
J'ai essayé de redémarrer pour voir, et pas de message d'erreur sur l'unité intérieur mais le disjoncteur de déclenche de nouveau lorsqu'elle lance le mode chauffage.
Ce que je ne comprends pas c'est pourquoi le disjoncteur de l'unité intérieur se déclenche et la platine de module filtre de l'unité extérieur à grillé.
01 mars 2026 à 20:02
Réponse 64 forum-climatisation-climatiseurs
Problème consommation pompe à chaleur ALFEA S16
Je viens de voir votre message.
l'IPM à les valeurs suivantes :
Entre N/U 420-1
Entre N/V 420-1
Entre N/W 420-1
Entre P/U 420-1
Entre P/V 420-1
Entre P/W 420-1
J'ai testé de nouveau le compresseur et 0,4 sur les 3 bornes et j'ai testé les 3 bornes avec la masse (la carcasse de la PAC) et j'ai 1, donc pour moi pas de court-circuit sur le compresseur.
Comment peut-on isoler le problème entre la carte inverter et le module filtre actif au niveau du câble bleu et jaune sur la photo envoyé cet après-midi.
l'IPM à les valeurs suivantes :
Entre N/U 420-1
Entre N/V 420-1
Entre N/W 420-1
Entre P/U 420-1
Entre P/V 420-1
Entre P/W 420-1
J'ai testé de nouveau le compresseur et 0,4 sur les 3 bornes et j'ai testé les 3 bornes avec la masse (la carcasse de la PAC) et j'ai 1, donc pour moi pas de court-circuit sur le compresseur.
Comment peut-on isoler le problème entre la carte inverter et le module filtre actif au niveau du câble bleu et jaune sur la photo envoyé cet après-midi.
01 mars 2026 à 20:10
Réponse 65 forum-climatisation-climatiseurs
Problème consommation pompe à chaleur ALFEA S16
Pour compléter.
J'ai entendu le relai se mettre en service, ensuite le compresseur pendant 20s environ ( la mise en tension je pense), puis rien ne se passe pendant environ 4min.
Puis ile disjoncteur uniquement de l'unité intérieur se baisse, pas celui de l'unité extérieur.
Le fusible de 10 A est bon.
Ce qui est étrange c'est que c'est intervenu depuis mon débranchement des appoints électriques rebranché à l'identique avant elle fonctionnai très bien.
Si je passe par un pro il va me dire, PAC de 15 ans je change.
Je suis persuader que c'est pas grand chose mais d'où peut venir le problème ?
J'ai entendu le relai se mettre en service, ensuite le compresseur pendant 20s environ ( la mise en tension je pense), puis rien ne se passe pendant environ 4min.
Puis ile disjoncteur uniquement de l'unité intérieur se baisse, pas celui de l'unité extérieur.
Le fusible de 10 A est bon.
Ce qui est étrange c'est que c'est intervenu depuis mon débranchement des appoints électriques rebranché à l'identique avant elle fonctionnai très bien.
Si je passe par un pro il va me dire, PAC de 15 ans je change.
Je suis persuader que c'est pas grand chose mais d'où peut venir le problème ?
01 mars 2026 à 21:29
Réponse 66 forum-climatisation-climatiseurs
Problème consommation pompe à chaleur ALFEA S16
Je précise que j'avais récupéré un module filtre actif d'occasion que j'ai remplacer et celui-ci à aussi grillé!!
Comme vous pouvez le voir je n'en dors pas, et heureusement la température n'est pas trop basse en ce moment pour les enfants dans la maison!!!
Cherchant une résolution du problème en attendant votre réponse, voici ce que me propose l'IA, mais je voulais votre expertise et la véracité du test proposé ?
Si votre carte module filtre actif (celle reliée à W107/W108) est physiquement grillée (traces de brûlures, composants explosés), elle se comporte actuellement comme un court-circuit permanent.
Pour faire le test sans elle et savoir si le reste de la machine (Inverter + Compresseur) est sain, voici la procédure de "shuntage" sécurisée.
1. La procédure de bypass (Test à vide)
Le module filtre actif sert à lisser le courant lors des fortes charges.
Pour un test de diagnostic, on peut s'en passer momentanément.
Action : Débranchez les fils arrivant sur les bornes W107 et W108 du relai.
2. Que va-t-il se passer à l'allumage ?
Une fois les fils W107/W108 retirés :
Remettez sous tension.
Le relais de la carte filtre va claquer (cycle normal).
Le compresseur va faire son test de 20 secondes.
À la 4ème minute : La carte Inverter va essayer d'envoyer la puissance.
Scénario A (Succès) : Le compresseur monte en régime, le disjoncteur ne saute pas. Verdict : C'est bien votre module filtre actif qui est mort et qui créait le court-circuit. Vous devez le remplacer.
Scénario B (Échec) : Le disjoncteur saute encore. Verdict :
Le court-circuit est interne au compresseur (il "fuit" seulement quand il monte en pression) ou sur la carte Inverter elle-même.
Scénario C (Erreur) : La PAC s'arrête et affiche une erreur.
C'est normal, la carte détecte que le filtre actif est absent.
Comme vous pouvez le voir je n'en dors pas, et heureusement la température n'est pas trop basse en ce moment pour les enfants dans la maison!!!
Cherchant une résolution du problème en attendant votre réponse, voici ce que me propose l'IA, mais je voulais votre expertise et la véracité du test proposé ?
Si votre carte module filtre actif (celle reliée à W107/W108) est physiquement grillée (traces de brûlures, composants explosés), elle se comporte actuellement comme un court-circuit permanent.
Pour faire le test sans elle et savoir si le reste de la machine (Inverter + Compresseur) est sain, voici la procédure de "shuntage" sécurisée.
1. La procédure de bypass (Test à vide)
Le module filtre actif sert à lisser le courant lors des fortes charges.
Pour un test de diagnostic, on peut s'en passer momentanément.
Action : Débranchez les fils arrivant sur les bornes W107 et W108 du relai.
2. Que va-t-il se passer à l'allumage ?
Une fois les fils W107/W108 retirés :
Remettez sous tension.
Le relais de la carte filtre va claquer (cycle normal).
Le compresseur va faire son test de 20 secondes.
À la 4ème minute : La carte Inverter va essayer d'envoyer la puissance.
Scénario A (Succès) : Le compresseur monte en régime, le disjoncteur ne saute pas. Verdict : C'est bien votre module filtre actif qui est mort et qui créait le court-circuit. Vous devez le remplacer.
Scénario B (Échec) : Le disjoncteur saute encore. Verdict :
Le court-circuit est interne au compresseur (il "fuit" seulement quand il monte en pression) ou sur la carte Inverter elle-même.
Scénario C (Erreur) : La PAC s'arrête et affiche une erreur.
C'est normal, la carte détecte que le filtre actif est absent.
01 mars 2026 à 22:29
Réponse 67 forum-climatisation-climatiseurs
Problème consommation pompe à chaleur ALFEA S16
Après encore des recherches j'ai un doute si ce que j’entende est le compresseur ou détendeur!! comment savoir ?
Merci.
Merci.
02 mars 2026 à 09:06
Réponse 68 forum-climatisation-climatiseurs
Problème consommation pompe à chaleur ALFEA S16
J'ai trouvé une nouvelle carte module filtre actif sur aliexpress pour 35€.
Maintenant il faudrait comprendre pourquoi elle grille.
Maintenant il faudrait comprendre pourquoi elle grille.
02 mars 2026 à 09:50
Réponse 69 forum-climatisation-climatiseurs
Problème consommation pompe à chaleur ALFEA S16
Bonjour.
Pour info, un fusible de 10A ne peut pas être utilisé pour la partie compresseur. Il en faut un de minimum 25A, qui pour moi est sur la carte filtre, votre 10A protège le départ vers le module hydraulique.
Pour la LED rouge... je ne sais pas.
Je suis surpris de la précision et du sérieux apparent de la réponse IA, mais c'est quand même n'importe quoi!! Si vous empêchez le relais de coller (en débranchant les fils qui mènent à sa bobine, W107/108), alors vous aurez en permanence la posistor en série pour alimenter la HT. Elle ne gênera pas le démarrage de l'alim et la procédure d'initialisation (qui demandent peu d'énergie), mais dès que le compresseur va être activé, la HT va s'écrouler d'un coup et l'ensemble des opérations précédentes va probablement recommencer, et cycler.
Dans le passé, j'ai déjà aidé des internautes à vérifier la santé du module actif en le bypassant, mais de manière quand même plus avisée. A priori, sur le module filtre actif, les fils - et N sont reliés dans le module (vérifiez). Pour le bypasser, il suffit de débrancher le câble de commande, de débrancher les fils + et P, et de relier ceux-ci en volant. Là, vous pourrez démarrer l'UE, mais lorsque le compresseur va monter en puissance, la HT va devenir de plus en plus perturbée (creux à 100 Hz) et le compresseur risque de ne pas apprécier. A savoir aussi : la carte principale a certainement de quoi monitorer la HT, elle pourra aussi générer un code erreur si elle voit des perturbations trop importantes....
Il est crucial pour vous d'écouter si le compresseur monte en régime durant les 30 premières secondes qui suivent son démarrage. Cela permettra de vérifier qu'il n'est pas bloqué mécaniquement. Coupez le jus avant la 1ère minute de fonctionnement du compresseur.
Pour info, un fusible de 10A ne peut pas être utilisé pour la partie compresseur. Il en faut un de minimum 25A, qui pour moi est sur la carte filtre, votre 10A protège le départ vers le module hydraulique.
Pour la LED rouge... je ne sais pas.
Je suis surpris de la précision et du sérieux apparent de la réponse IA, mais c'est quand même n'importe quoi!! Si vous empêchez le relais de coller (en débranchant les fils qui mènent à sa bobine, W107/108), alors vous aurez en permanence la posistor en série pour alimenter la HT. Elle ne gênera pas le démarrage de l'alim et la procédure d'initialisation (qui demandent peu d'énergie), mais dès que le compresseur va être activé, la HT va s'écrouler d'un coup et l'ensemble des opérations précédentes va probablement recommencer, et cycler.
Dans le passé, j'ai déjà aidé des internautes à vérifier la santé du module actif en le bypassant, mais de manière quand même plus avisée. A priori, sur le module filtre actif, les fils - et N sont reliés dans le module (vérifiez). Pour le bypasser, il suffit de débrancher le câble de commande, de débrancher les fils + et P, et de relier ceux-ci en volant. Là, vous pourrez démarrer l'UE, mais lorsque le compresseur va monter en puissance, la HT va devenir de plus en plus perturbée (creux à 100 Hz) et le compresseur risque de ne pas apprécier. A savoir aussi : la carte principale a certainement de quoi monitorer la HT, elle pourra aussi générer un code erreur si elle voit des perturbations trop importantes....
Il est crucial pour vous d'écouter si le compresseur monte en régime durant les 30 premières secondes qui suivent son démarrage. Cela permettra de vérifier qu'il n'est pas bloqué mécaniquement. Coupez le jus avant la 1ère minute de fonctionnement du compresseur.
02 mars 2026 à 10:30
Réponse 70 forum-climatisation-climatiseurs
Problème consommation pompe à chaleur ALFEA S16
Bonjour Dom.
Donc si je comprends je joints les câbles rouge + et jaune P en volant (voir photos) et le câble de commande c'est le câble que j'ai barré en bas à droite?
Et pour ce qui est du noir - et du bleu N je les laisse branché sur le module filtre actif ?
Autre remarque, je ne devrais pas prendre les mesures des gros condensateurs (mais je ne sais pas ou et comment aire ?) et aussi prendre des mesures sur la "printed circuit board" être certain quelle n'est as la source du problème ?
Je voudrais éviter de griller ma carte inverter avant de remettre en tension.
Pour agrandir l'image, cliquez dessus.

Donc si je comprends je joints les câbles rouge + et jaune P en volant (voir photos) et le câble de commande c'est le câble que j'ai barré en bas à droite?
Et pour ce qui est du noir - et du bleu N je les laisse branché sur le module filtre actif ?
Autre remarque, je ne devrais pas prendre les mesures des gros condensateurs (mais je ne sais pas ou et comment aire ?) et aussi prendre des mesures sur la "printed circuit board" être certain quelle n'est as la source du problème ?
Je voudrais éviter de griller ma carte inverter avant de remettre en tension.
Pour agrandir l'image, cliquez dessus.

02 mars 2026 à 10:59
Réponse 71 forum-climatisation-climatiseurs
Problème consommation pompe à chaleur ALFEA S16
Autre question j'ai vu aussi qu'il faudrait tester le compresseur avec un mégohmmètre pour tester l'isolement.
Peut-on le faire avec un multimètre et comment ? et quelle mesure dois-je avoir ?
Si le compresseur est à la masse il sera à l'origine de la surtension ?
Mais je ne comprends pas comment faire.
Merci.
Peut-on le faire avec un multimètre et comment ? et quelle mesure dois-je avoir ?
Si le compresseur est à la masse il sera à l'origine de la surtension ?
Mais je ne comprends pas comment faire.
Merci.
02 mars 2026 à 11:18
Réponse 72 forum-climatisation-climatiseurs
Problème consommation pompe à chaleur ALFEA S16
Et surtout puis-je contrôler l'isolement si la carte filtre active est HS et si le disjoncteur tombe le compresseur est-il encore alimenter ?
02 mars 2026 à 11:31
Réponse 73 forum-climatisation-climatiseurs
Problème consommation pompe à chaleur ALFEA S16
Alors un peu de sémantique : un câble, c'est un assemblage de fils. Un fil seul... c'est un fil (W / wire en anglais). Le câble dont je parle, c'est celui à 4 fils qui relie PFC et carte principale.
Si - et N sont bien reliés, laissez-les tels quels (branchés). Si non, reliez-les. Les fils de l'inductance L1/L2 : n'y touchez pas.
Vous pouvez mesurer la HT sur les gros condos, et c'est très facile carte en place et donc retournée, sur leurs soudures. Vous aurez 330 VDC compresseur au repos, et de moins en moins à mesure qu'il démarre et accélère. La baisse est bien moindre quand le PFC fonctionne.
La tension fournie par un multimètre en mode résistance dépasse rarement 3V. Si l'isolation entre les enroulements du compresseur et sa coque lâche au delà de 100V (par ex), vous ne pourrez donc pas le voir. Sans mégohmmètre (qui peut fournir une tension élevée), il y a bien le moyen du pauvre, avec une allonge secteur et une lampe. Mais si le test avec pontage fait démarrer le compresseur, un problème d'isolement est à exclure.
Le compresseur est alimenté par l'IPM, et si le disjoncteur UE est tombé, plus de HT, il ne peut que s'arrêter. Je ne comprends pas trop cette question.
Si - et N sont bien reliés, laissez-les tels quels (branchés). Si non, reliez-les. Les fils de l'inductance L1/L2 : n'y touchez pas.
Vous pouvez mesurer la HT sur les gros condos, et c'est très facile carte en place et donc retournée, sur leurs soudures. Vous aurez 330 VDC compresseur au repos, et de moins en moins à mesure qu'il démarre et accélère. La baisse est bien moindre quand le PFC fonctionne.
La tension fournie par un multimètre en mode résistance dépasse rarement 3V. Si l'isolation entre les enroulements du compresseur et sa coque lâche au delà de 100V (par ex), vous ne pourrez donc pas le voir. Sans mégohmmètre (qui peut fournir une tension élevée), il y a bien le moyen du pauvre, avec une allonge secteur et une lampe. Mais si le test avec pontage fait démarrer le compresseur, un problème d'isolement est à exclure.
Le compresseur est alimenté par l'IPM, et si le disjoncteur UE est tombé, plus de HT, il ne peut que s'arrêter. Je ne comprends pas trop cette question.
02 mars 2026 à 12:40
Réponse 74 forum-climatisation-climatiseurs
Problème consommation pompe à chaleur ALFEA S16
Vu l'état du filtre actif, si je branche le fil jaune en + sur le pont de diode et le fil bleu en - sur le pont de diode et que je débranche le connecteur à 4 fils (CN407 sur carte inverter), c'est bon?
De cette manière je bypass bien la carte module actif ? et une fois le courant remis je vois si le compresseur se lance, si oui je laisse pas plus de 30 s et je coupe tout ?
Et pour votre dernière phrase c'est moi qui me mélange les pinceaux, c'est le disjoncteur intérieur qui tombe j'aurai donc toujours du courant sur l'unité extérieur.
De cette manière je bypass bien la carte module actif ? et une fois le courant remis je vois si le compresseur se lance, si oui je laisse pas plus de 30 s et je coupe tout ?
Et pour votre dernière phrase c'est moi qui me mélange les pinceaux, c'est le disjoncteur intérieur qui tombe j'aurai donc toujours du courant sur l'unité extérieur.
02 mars 2026 à 14:14
Réponse 75 forum-climatisation-climatiseurs
Problème consommation pompe à chaleur ALFEA S16
Je voulais vraiment vous remercier Dom pour votre aide, votre patiente et votre expertise.
Je suis novice et ce n'est pas facile de tout comprendre et je vous remercie vraiment pour votre accompagnement en espérant qu'on arrive à résoudre ce problème.
Avant de me lancer dans le test en nocturne cette nuit
Ne devrais-je pas prendre la mesure du courant continu entre P et N fil bleu et jaune qui rentre dans le module filtre actif, histoire de voir si j'ai as une tension trop importante qui aurai grillé le module filtre actif ?
Je suis novice et ce n'est pas facile de tout comprendre et je vous remercie vraiment pour votre accompagnement en espérant qu'on arrive à résoudre ce problème.
Avant de me lancer dans le test en nocturne cette nuit

Ne devrais-je pas prendre la mesure du courant continu entre P et N fil bleu et jaune qui rentre dans le module filtre actif, histoire de voir si j'ai as une tension trop importante qui aurai grillé le module filtre actif ?
02 mars 2026 à 17:05
Réponse 76 forum-climatisation-climatiseurs
Problème consommation pompe à chaleur ALFEA S16
Je vais avoir un mégohmmètre demain, je vais reporter mes tests à demain soir en commençant par l'isolation du compresseur.
02 mars 2026 à 17:51
Réponse 77 forum-climatisation-climatiseurs
Problème consommation pompe à chaleur ALFEA S16
Pas de souci pour l'aide, c'est dans mes chromosomes... :-)
Vous pouvez bien sûr déconnecter - et N et les relier. C'est juste plus compliqué que ma suggestion initiale, car je pense qu'ils sont reliés dans le module.
Concernant la tension entre + et - du pont, si elle est trop forte, c'est que la tension AC en entrée est trop forte, donc le secteur. 230 AC donneront 230 DC en sortie de pont avec + et - en l'air, mais 330 DC avec les condos reliés.
Pour le mégohmmètre, débranchez les 3 fils qui arrivent sur les cosses du compresseur et ne testez qu'une cosse par rapport à la carcasse, puisque les 3 cosses sont en quasi CtCt par les enroulements. Attention à remettre les 3 fils exactement où ils étaient, risque de faire tourner le compresseur à l'envers!
L'initialisation à la remise sous tension inclue celle du détendeur, série de tics-tics qui n'a rien à voir avec le bruit du compresseur. Surveiller aussi les ventilos, à priori ils doivent démarrer en même temps que le compresseur, voire même un peu avant. Si pendant les 30s du test que je propose ils ne tournent pas... piste à explorer. Pour chaque, il faut la HT entre 1 et 4, et au moins 15V entre 4 et 5 (CN800/801). Attention aussi, souvent il y a une temporisation avant le démarrage du compresseur, genre 3 mn, peut-être s'armer de patience si rien ne semble se passer après la réinitialisation.
Vous pouvez bien sûr déconnecter - et N et les relier. C'est juste plus compliqué que ma suggestion initiale, car je pense qu'ils sont reliés dans le module.
Concernant la tension entre + et - du pont, si elle est trop forte, c'est que la tension AC en entrée est trop forte, donc le secteur. 230 AC donneront 230 DC en sortie de pont avec + et - en l'air, mais 330 DC avec les condos reliés.
Pour le mégohmmètre, débranchez les 3 fils qui arrivent sur les cosses du compresseur et ne testez qu'une cosse par rapport à la carcasse, puisque les 3 cosses sont en quasi CtCt par les enroulements. Attention à remettre les 3 fils exactement où ils étaient, risque de faire tourner le compresseur à l'envers!
L'initialisation à la remise sous tension inclue celle du détendeur, série de tics-tics qui n'a rien à voir avec le bruit du compresseur. Surveiller aussi les ventilos, à priori ils doivent démarrer en même temps que le compresseur, voire même un peu avant. Si pendant les 30s du test que je propose ils ne tournent pas... piste à explorer. Pour chaque, il faut la HT entre 1 et 4, et au moins 15V entre 4 et 5 (CN800/801). Attention aussi, souvent il y a une temporisation avant le démarrage du compresseur, genre 3 mn, peut-être s'armer de patience si rien ne semble se passer après la réinitialisation.
02 mars 2026 à 18:46
Réponse 78 forum-climatisation-climatiseurs
Problème consommation pompe à chaleur ALFEA S16
Avant de faire mes testes ce soir, quand je vais faire le bybass avec fil jaune en + sur le pont de diode et le fil bleu en - sur le pont de diode, ne dois-je pas déconnecter les ventilateurs ?
Si c'est eux qui sont à l'origine de la disjonction?
Ou plus simple, comment vérifier l'isolation des ventilateurs ?
Si c'est eux qui sont à l'origine de la disjonction?
Ou plus simple, comment vérifier l'isolation des ventilateurs ?
03 mars 2026 à 16:41
Réponse 79 forum-climatisation-climatiseurs
Problème consommation pompe à chaleur ALFEA S16
Si vous lancez la machine sans que les ventilos ne soient reliés, le compresseur va peut-être démarrer quelques secondes (mais peut-être pas du tout) et de toute façon s'arrêter, car la carte ne va pas voir de retours tachymétriques. D'autre part, si un des ventilos avait sa HT interne en CtCt, la HT de la carte ne pourrait pas monter à cause de la posistor. Mais je ne pense pas qu'un des ventilos soit HS, sinon vous n'auriez pas entendu le clac de relais, qui nécessite une alim fonctionnelle, donc une HT présente... A noter que les ventilos et l'alim sont protégées par le même fusible 3.15A.
Si vous voulez vérifier l'isolation des ventilos par rapport à leur coque, faites le uniquement au multimètre, risque de claquer quelque chose avec un mégohmmètre.
Si vous voulez vérifier l'isolation des ventilos par rapport à leur coque, faites le uniquement au multimètre, risque de claquer quelque chose avec un mégohmmètre.
03 mars 2026 à 18:48
Réponse 80 forum-climatisation-climatiseurs
Problème consommation pompe à chaleur ALFEA S16
Je viens de tester au mégohmmètre le compresseur j'ai 1080V et 100MOhm sur chaque borne, et j'ai OV et OMohm sur la carcasse.
Qu'en pensez-vous ? pour moi il est OK
Je ne vous cache pas que j'ai peur de tuer le compresseur avec le bypass du module filtre actif.
Peut-on peut-être redéfinir run protocole de test pour isoler tout problème sur la carte inverter, le pont de diode, la carte "printed circuit board" ou autre ou même l'unité intérieur, qu'en pensez vous ?
Si vous êtes OK je peux faire les tests demain toute la journée, je suis chez moi.
Merci.
Qu'en pensez-vous ? pour moi il est OK
Je ne vous cache pas que j'ai peur de tuer le compresseur avec le bypass du module filtre actif.
Peut-on peut-être redéfinir run protocole de test pour isoler tout problème sur la carte inverter, le pont de diode, la carte "printed circuit board" ou autre ou même l'unité intérieur, qu'en pensez vous ?
Si vous êtes OK je peux faire les tests demain toute la journée, je suis chez moi.
Merci.
03 mars 2026 à 20:28
Réponse 81 forum-climatisation-climatiseurs
Problème consommation pompe à chaleur ALFEA S16
Je peux aussi profitez du mégohmmètre pour tester des isolations demain.
03 mars 2026 à 20:31
Réponse 82 forum-climatisation-climatiseurs
Problème consommation pompe à chaleur ALFEA S16
"j'ai OV et OMohm sur la carcasse"?... La coque du compresseur EST à la terre EDF, donc pourquoi la tester, trouver autre chose que 0 aurait été inquiétant.
J'ignorais qu'un mégohmmètre pouvait donner jusqu'à 1000V! En fait avec une tension pareille vous auriez pu arquer entre un enroulement et la coque. Heureusement ça n'est pas arrivé.
Le test que je préconise est en fait sans danger pour le compresseur, je me suis mal exprimé en rép 69. J'aurais dû dire "l'ensemble IPM / compresseur risque de ne pas apprécier", sachant que c'est en fait l'IPM qui est le plus fragile. Mais tous les internautes à qui j'ai proposé le test n'ont jamais claqué leur IPM en ayant coupé le jus au bout de 30/40 secondes.
Maintenant, je le redis, je n'ai pas d'explication claire pour relier la déconnexion des appoints avec vos pannes de cartes.
J'ignorais qu'un mégohmmètre pouvait donner jusqu'à 1000V! En fait avec une tension pareille vous auriez pu arquer entre un enroulement et la coque. Heureusement ça n'est pas arrivé.
Le test que je préconise est en fait sans danger pour le compresseur, je me suis mal exprimé en rép 69. J'aurais dû dire "l'ensemble IPM / compresseur risque de ne pas apprécier", sachant que c'est en fait l'IPM qui est le plus fragile. Mais tous les internautes à qui j'ai proposé le test n'ont jamais claqué leur IPM en ayant coupé le jus au bout de 30/40 secondes.
Maintenant, je le redis, je n'ai pas d'explication claire pour relier la déconnexion des appoints avec vos pannes de cartes.
04 mars 2026 à 10:31
Réponse 83 forum-climatisation-climatiseurs
Problème consommation pompe à chaleur ALFEA S16
Bonjour.
Je voulais déjà vérifier si la masse était bonne sur la carcasse pour les 0V.
OK je vais faire le teste, pour être certain, si je branche le fil jaune à la place du rouge et le bleu à la place du noir c'est bon (voir photo) et je débranche le fil de commande barré en vert ?
Merci.
Pour agrandir l'image, cliquez dessus.

Je voulais déjà vérifier si la masse était bonne sur la carcasse pour les 0V.
OK je vais faire le teste, pour être certain, si je branche le fil jaune à la place du rouge et le bleu à la place du noir c'est bon (voir photo) et je débranche le fil de commande barré en vert ?
Merci.
Pour agrandir l'image, cliquez dessus.

04 mars 2026 à 10:53
Réponse 84 forum-climatisation-climatiseurs
Problème consommation pompe à chaleur ALFEA S16
Je viens de réaliser un test qui me semble étrange.
En mode diode, entre W15 et TM02, j'obtiens 500 et entre W9 et W15, j'obtiens 538.
De plus, entre W14 et WTM01/TM02, j'obtiens 1. Entre W8/W9, j'obtiens 278 pour TM01/TM02, CN14 et le P/N qui rentre sur l'unité extérieure. Pour W14/W15, j'obtiens 1 et pour les condos, j'obtiens 488 entre leurs différentes pattes.
Est-ce normal ?
voir le schéma à la page 9/21 du document joint.
Les éléments entourés en bleu correspondent à W8/W9, en rouge à TM01/TM02 et en orange à W14/W15.
Schémas pompe à chaleur Alfea S16
Pour agrandir l'image, cliquez dessus.

En mode diode, entre W15 et TM02, j'obtiens 500 et entre W9 et W15, j'obtiens 538.
De plus, entre W14 et WTM01/TM02, j'obtiens 1. Entre W8/W9, j'obtiens 278 pour TM01/TM02, CN14 et le P/N qui rentre sur l'unité extérieure. Pour W14/W15, j'obtiens 1 et pour les condos, j'obtiens 488 entre leurs différentes pattes.
Est-ce normal ?
voir le schéma à la page 9/21 du document joint.
Les éléments entourés en bleu correspondent à W8/W9, en rouge à TM01/TM02 et en orange à W14/W15.
Schémas pompe à chaleur Alfea S16
Pour agrandir l'image, cliquez dessus.

04 mars 2026 à 11:41
Réponse 85 forum-climatisation-climatiseurs
Problème consommation pompe à chaleur ALFEA S16
"si je branche le fil jaune à la place du rouge et le bleu à la place du noir c'est bon ?" Et qu'est-ce que vous faites alors des rouge et noir (si vous voulez mettre les cosses femelles des jaune et bleu sur les 2 mâles du module)?... Ou alors c'est que vous ne savez pas vous exprimer (je note que vous continuez à appeler "fil" ce qui est en fait un câble).
Je vous ai donné la procédure en réponse 69. Pourquoi demander à ce que je vous redise la même chose? Reliez les 2 cosses femelles avec un trombone (par ex).
Je vous ai donné la procédure en réponse 69. Pourquoi demander à ce que je vous redise la même chose? Reliez les 2 cosses femelles avec un trombone (par ex).
04 mars 2026 à 13:38
Réponse 86 forum-climatisation-climatiseurs
Problème consommation pompe à chaleur ALFEA S16
Je viens de tester en mode diode :
Si je débranche le fil gris et bleu qui entre dans l'unité extérieure et que je prends les mesures sur ces fils, j'obtiens 278.
Ensuite, je passe dans l'unité intérieure (voir photo) :
Sur la carte, en W105, j'ai environ 309 avec le connecteur débranché.
Toujours avec le connecteur débranché, j'obtiens 1 en W105 si je débranche CN103.
De même, j'obtiens 1 en W105 si je débranche CN103 et CN104.
Enfin, toujours avec le connecteur débranché, j'obtiens 1 en W105 si je débranche CN103 et CN014 branché.
Il se pourrait que ce petit transformateur ait grillé et provoque un court-circuit.
C'est juste une idée, je ne suis pas expert !
Pour agrandir l'image, cliquez dessus.

Si je débranche le fil gris et bleu qui entre dans l'unité extérieure et que je prends les mesures sur ces fils, j'obtiens 278.
Ensuite, je passe dans l'unité intérieure (voir photo) :
Sur la carte, en W105, j'ai environ 309 avec le connecteur débranché.
Toujours avec le connecteur débranché, j'obtiens 1 en W105 si je débranche CN103.
De même, j'obtiens 1 en W105 si je débranche CN103 et CN104.
Enfin, toujours avec le connecteur débranché, j'obtiens 1 en W105 si je débranche CN103 et CN014 branché.
Il se pourrait que ce petit transformateur ait grillé et provoque un court-circuit.
C'est juste une idée, je ne suis pas expert !
Pour agrandir l'image, cliquez dessus.

04 mars 2026 à 13:51
Réponse 87 forum-climatisation-climatiseurs
Problème consommation pompe à chaleur ALFEA S16
Excusez-moi, il ne s'agit pas de W105 mais de CN101 qu'il faut lire dans les mesures de la réponse 87.
J'ai remarqué votre réponse 86, avant de procéder au test, avez-vous bien reçu mes réponses 85, 87 et maintenant 88 ?
Il arrive que nos réponses se croisent de temps en temps.
J'ai remarqué votre réponse 86, avant de procéder au test, avez-vous bien reçu mes réponses 85, 87 et maintenant 88 ?
Il arrive que nos réponses se croisent de temps en temps.
04 mars 2026 à 14:18
Réponse 88 forum-climatisation-climatiseurs
Problème consommation pompe à chaleur ALFEA S16
Pour le test éviter un fil volant, je vous conseille de brancher le fil bleu à la place du noir sur le pont de diode.
Même si j'ai vérifié et qu'il y a bien une continuité sur la carte du module actif.
Ensuite, vous pouvez mettre le fil jaune à la place du rouge sur le pont de diode (voir photo).
Pour agrandir l'image, cliquez dessus.

Même si j'ai vérifié et qu'il y a bien une continuité sur la carte du module actif.
Ensuite, vous pouvez mettre le fil jaune à la place du rouge sur le pont de diode (voir photo).
Pour agrandir l'image, cliquez dessus.

04 mars 2026 à 14:44
Réponse 89 forum-climatisation-climatiseurs
Problème consommation pompe à chaleur ALFEA S16
Voici le résultat après avoir effectué le bypass. Il semble que cela se lance.
Comment puis-je joindre des fichiers vidéo .mov ?"
Comment puis-je joindre des fichiers vidéo .mov ?"
04 mars 2026 à 16:11
Réponse 90 forum-climatisation-climatiseurs
Problème consommation pompe à chaleur ALFEA S16
Pour des mesures en test de diode (ou même ohms) les mesures ont une polarité, vous envoyez du + avec le fil rouge. Vous dites "Pour W14/W15, j'obtiens 1 et pour les condos, j'obtiens 488 entre leurs différentes pattes". Sauf que les condos, ce sont W14/15! Vous avez juste permuté les fils de multimètre. Et tous les condos sont en //, donc inutile de les tester tous. Avec le fil rouge du multimètre sur le - des condos, vous lirez les diodes de roue libre de l'IPM (488).
Essayez de vous relire, vous parlez de TM01/02, j'ai passé au moins 5mn à les chercher dans les différents schémas, en fait c'est TM101/102...
Dans l'UI, le petit transfo est alimenté H24, donc vous "voyez" sa résistance de primaire (CN103), soit quelques centaines d'ohms, c'est complètement normal. CN104 c'est son secondaire, plutôt quelques ohms entre les 2 fils.
Donc on est bien d'accord qu'à 10:53 vous n'aviez pas décrit tous les branchements. Et à 14:44, vous alternez entre IA et votre prose... prévenez!
Essayez de vous relire, vous parlez de TM01/02, j'ai passé au moins 5mn à les chercher dans les différents schémas, en fait c'est TM101/102...
Dans l'UI, le petit transfo est alimenté H24, donc vous "voyez" sa résistance de primaire (CN103), soit quelques centaines d'ohms, c'est complètement normal. CN104 c'est son secondaire, plutôt quelques ohms entre les 2 fils.
Donc on est bien d'accord qu'à 10:53 vous n'aviez pas décrit tous les branchements. Et à 14:44, vous alternez entre IA et votre prose... prévenez!
04 mars 2026 à 16:44
Réponse 91 forum-climatisation-climatiseurs
Problème consommation pompe à chaleur ALFEA S16
Alors là, je ne comprends pas mon message de 14h44 moi-même. Non, ce n'est pas de l'IA.
Je ne sais pas ce que j'ai tapé. Je n'utilise plus l'IA depuis que vous m'avez dit qu'il disait des âneries ! La fatigue, je pense...
Bref, je viens de faire le bypass que vous m'aviez demandé et ça fonctionne, mais j'ai un drôle de bruit qui semble venir d'un ventilateur. Comment puis-je vous envoyer la vidéo ?
Le problème vient-il d'un ventilateur ? Puis-je refaire le test en débranchant un ventilateur sur deux ?
Si tout se lance, d'où vient le problème initial pour avoir grillé 2 modules filtre actif ?
On avance, je pense.
Je ne sais pas ce que j'ai tapé. Je n'utilise plus l'IA depuis que vous m'avez dit qu'il disait des âneries ! La fatigue, je pense...
Bref, je viens de faire le bypass que vous m'aviez demandé et ça fonctionne, mais j'ai un drôle de bruit qui semble venir d'un ventilateur. Comment puis-je vous envoyer la vidéo ?
Le problème vient-il d'un ventilateur ? Puis-je refaire le test en débranchant un ventilateur sur deux ?
Si tout se lance, d'où vient le problème initial pour avoir grillé 2 modules filtre actif ?
On avance, je pense.
04 mars 2026 à 17:00
Réponse 92 forum-climatisation-climatiseurs
Problème consommation pompe à chaleur ALFEA S16
J'ai trouvé une solution pour le bruit.
Si je ne remets pas le carter du dessus, le support de ventilateur n'est pas parfaitement aligné et une pale touche l'habillage plastique. Ce problème ne se produit pas lorsque je remets le carter du dessus.
Ainsi, nous pouvons valider le fonctionnement de l'unité extérieure en la contournant.
La question est de savoir pourquoi le filtre module actif a grillé à deux reprises ?
Je vais en recevoir un nouveau la semaine prochaine, mais je voudrais m'assurer que tout est en ordre avant de le brancher.
Une personne compétente sur Facebook m'a dit : "Débranchez la connectique à quatre fils sur le module filtre actif.
C'est un contrôleur d'intensité du compresseur et avec l'âge, le compresseur tire plus ou il est défectueux.
En le débranchant du module filtre actif, vous évitez une surcharge pour le compresseur, mais cette sécurité peut griller avec le temps les cartes."
Je ne sais pas trop quoi penser de son analyse, mais je la partage pour avancer.
Si je ne remets pas le carter du dessus, le support de ventilateur n'est pas parfaitement aligné et une pale touche l'habillage plastique. Ce problème ne se produit pas lorsque je remets le carter du dessus.
Ainsi, nous pouvons valider le fonctionnement de l'unité extérieure en la contournant.
La question est de savoir pourquoi le filtre module actif a grillé à deux reprises ?
Je vais en recevoir un nouveau la semaine prochaine, mais je voudrais m'assurer que tout est en ordre avant de le brancher.
Une personne compétente sur Facebook m'a dit : "Débranchez la connectique à quatre fils sur le module filtre actif.
C'est un contrôleur d'intensité du compresseur et avec l'âge, le compresseur tire plus ou il est défectueux.
En le débranchant du module filtre actif, vous évitez une surcharge pour le compresseur, mais cette sécurité peut griller avec le temps les cartes."
Je ne sais pas trop quoi penser de son analyse, mais je la partage pour avancer.
04 mars 2026 à 17:19
Réponse 94 forum-climatisation-climatiseurs
Invité

Problème consommation pompe à chaleur ALFEA S16
Invité
Correcteur d’orthographe sur mon pc, je voulais dire professionnel et non compétente! Sur mon précédent message.
Je voudrais surtout pas qu’il y ait un mal entendu.
Je voudrais surtout pas qu’il y ait un mal entendu.
04 mars 2026 à 18:32
Réponse 95 forum-climatisation-climatiseurs
Problème consommation pompe à chaleur ALFEA S16
Je suis très surpris que l'on puisse travailler sans le module PFC. S'en priver va avoir 2 conséquences : le courant de charge des condos dans chaque alternance secteur sera concentré sur une faible durée, donc des courants impulsionnels importants qui peuvent faire surchauffer le pont et les condos, et, comme je l'ai dit plus haut, la HT va être très perturbée du fait que les condos se chargent pendant un temps assez faible puis se déchargent pendant une durée plus longue, d'où des genres de dents de scie d'amplitude de plus en plus grande à mesure que le compresseur augmente en puissance. Et c'est d'autant plus vrai avec des machines de grande puissance comme la vôtre, 16kW sauf erreur.
Le schéma du module est introuvable. En revanche, sur une autre machine Fuji, on peut voir à quoi aboutissent les 4 fils. 1 : 0V ---- 2 : alim18V ---- 3 : commande du module ---- 4 : connexion d'une résistance, peut-être pour définir la tension de sortie cible du module.
Le 3 est soit une mise on/off du module, soit une horloge pour le cadencer, le signal venant du microP. Je pencherais pour la 1ère hypothèse, vu que le module porte une petite carte surélevée qui doit contenir son pacemaker...
Avez-vous grillé des PFC avec des cartes principales différentes? Si toujours la même, peut-être quelque chose est inadéquat sur la carte en question.
Le schéma du module est introuvable. En revanche, sur une autre machine Fuji, on peut voir à quoi aboutissent les 4 fils. 1 : 0V ---- 2 : alim18V ---- 3 : commande du module ---- 4 : connexion d'une résistance, peut-être pour définir la tension de sortie cible du module.
Le 3 est soit une mise on/off du module, soit une horloge pour le cadencer, le signal venant du microP. Je pencherais pour la 1ère hypothèse, vu que le module porte une petite carte surélevée qui doit contenir son pacemaker...
Avez-vous grillé des PFC avec des cartes principales différentes? Si toujours la même, peut-être quelque chose est inadéquat sur la carte en question.
04 mars 2026 à 19:17
Réponse 96 forum-climatisation-climatiseurs
Problème consommation pompe à chaleur ALFEA S16
Pour le 1er PFC je ne sais pas si il  grillé avec la première carte ou la troisième.
04 mars 2026 à 19:26
Réponse 97 forum-climatisation-climatiseurs
Problème consommation pompe à chaleur ALFEA S16
Je pense pas qu'il veut dire qu'on ne travaille pas sans la carte filtre modul actif, je pense qu'il branche le branche mais sans le connecteur avec le câble composé de 4 fils 
Je ne sais pas trop quoi penser et faire lors de la réception du nouveau filtre module actif pour éviter de la griller de nouveau. Peut-être que tout va bien se passer !

Je ne sais pas trop quoi penser et faire lors de la réception du nouveau filtre module actif pour éviter de la griller de nouveau. Peut-être que tout va bien se passer !
04 mars 2026 à 22:10
Réponse 98 forum-climatisation-climatiseurs
Problème consommation pompe à chaleur ALFEA S16
Effectivement, peut-être que la non-connexion du câble met le module en marche H24, mais dans ce cas vous allez avoir une consommation EDF supplémentaire H24, ce qui est rageant pour les périodes où la clim est majoritairement éteinte, en demi-saison.
Pour s'en assurer, vu que vous avez un Shelly (post initial), relevez la conso clim sous tension mais à l'arrêt
1/ avec le module déconnecté à ma manière
2/ avec le module complètement reconnecté
3/ idem mais en enlevant le câble de commande.
Attendez 2 mn après chaque remise sous tension pour laisser passer la procédure d'initialisation. Et mesurez à chaque fois la HT sur les gros condos.
Autre manip dans les conditions 1/ et 3/ (surtout pas 2/, apparemment dangereuses...) : mesurez l'évolution de la HT durant la 1ère minute de fonctionnement du compresseur ; arrêtez quand même après 1 mn. Si la 3/ montre peu de baisse de la HT, alors poursuivez sur 2 ou 3 mn.
Toutes ces mesures m'intéressent, car c'est un domaine non documenté sur lequel je manque d'expérience.
Pour s'en assurer, vu que vous avez un Shelly (post initial), relevez la conso clim sous tension mais à l'arrêt
1/ avec le module déconnecté à ma manière
2/ avec le module complètement reconnecté
3/ idem mais en enlevant le câble de commande.
Attendez 2 mn après chaque remise sous tension pour laisser passer la procédure d'initialisation. Et mesurez à chaque fois la HT sur les gros condos.
Autre manip dans les conditions 1/ et 3/ (surtout pas 2/, apparemment dangereuses...) : mesurez l'évolution de la HT durant la 1ère minute de fonctionnement du compresseur ; arrêtez quand même après 1 mn. Si la 3/ montre peu de baisse de la HT, alors poursuivez sur 2 ou 3 mn.
Toutes ces mesures m'intéressent, car c'est un domaine non documenté sur lequel je manque d'expérience.
05 mars 2026 à 10:25
Réponse 100 forum-climatisation-climatiseurs
Problème consommation pompe à chaleur ALFEA S16
Bonjour Dom.
Quand vous dites "sous tension mais à l'arrêt" c'est à dire sans consigne de mise en route du chauffage ?
Le problème c'est que la pompe à chaleur utilise la loi d'au, donc elle va se lancer même si mon thermostat n'envoie pas la consigne de chauffe.
Je ne pourrai faire la manipulation avec le nouveau filtre actif que semaine prochaine quand je vais le recevoir
Pour mesurer l'évolution de la HT sur les condos ,je mets quels position le multimètre en 600 VDC?
Pensez-vous vraiment qu'il ai un risque que le nouveau filtre actif grille de nouveau dès la reconnexion?
Si ils ont grillé c'est qu'il y a un court-circuit, il semble avoir grillé coté P (pas de continuité entre P et + sur le module actif, alors que continuité entre N et-).
Je me dis que si il y avait un problème sur le P, ca aurai du péter hier en baypassant le filtre actif??
Je me permets toutes ces questions c'est juste qu'il faut 15j entre la commande et la livraison aliexpress et si il grille de nouveau!!!!
Je voudrais m’assurer qu'il grille pas à la première mise en route
Quand vous dites "sous tension mais à l'arrêt" c'est à dire sans consigne de mise en route du chauffage ?
Le problème c'est que la pompe à chaleur utilise la loi d'au, donc elle va se lancer même si mon thermostat n'envoie pas la consigne de chauffe.
Je ne pourrai faire la manipulation avec le nouveau filtre actif que semaine prochaine quand je vais le recevoir
Pour mesurer l'évolution de la HT sur les condos ,je mets quels position le multimètre en 600 VDC?
Pensez-vous vraiment qu'il ai un risque que le nouveau filtre actif grille de nouveau dès la reconnexion?
Si ils ont grillé c'est qu'il y a un court-circuit, il semble avoir grillé coté P (pas de continuité entre P et + sur le module actif, alors que continuité entre N et-).
Je me dis que si il y avait un problème sur le P, ca aurai du péter hier en baypassant le filtre actif??
Je me permets toutes ces questions c'est juste qu'il faut 15j entre la commande et la livraison aliexpress et si il grille de nouveau!!!!
Je voudrais m’assurer qu'il grille pas à la première mise en route

05 mars 2026 à 14:20
Réponse 101 forum-climatisation-climatiseurs
Problème consommation pompe à chaleur ALFEA S16
Bonjour.
@civel :
Je n'ai pas eu de réponse à nma réponse 54 ...:-)
Attendez un peu avant de brancher votre nouvelle carte ACTPM ou PFC
@Dom:
une pac de 15ans, il est peut être normal que les condensateurs de bootstrap soient fatigués pour griller les IGBT.
Il y a eu remplacement de carte de puissance? il faut que je me reprenne le déroulement du dépannage

civel :
Pour tester les ventilos de l'UE:
hors tension et connecteur débranché !!
Multimètre en calibre "diode"
le+ sur borne 4 du connecteur coté moteur puis
le- sur bornes 1 puis 5 puis 6 et 7(4 mesures par moteur)
Cordialement, Jima
@civel :
Je n'ai pas eu de réponse à nma réponse 54 ...:-)
Attendez un peu avant de brancher votre nouvelle carte ACTPM ou PFC
@Dom:
une pac de 15ans, il est peut être normal que les condensateurs de bootstrap soient fatigués pour griller les IGBT.
Il y a eu remplacement de carte de puissance? il faut que je me reprenne le déroulement du dépannage


civel :
Pour tester les ventilos de l'UE:
hors tension et connecteur débranché !!
Multimètre en calibre "diode"
le+ sur borne 4 du connecteur coté moteur puis
le- sur bornes 1 puis 5 puis 6 et 7(4 mesures par moteur)
Cordialement, Jima
05 mars 2026 à 15:36
Réponse 102 forum-climatisation-climatiseurs
Problème consommation pompe à chaleur ALFEA S16
Bonjour JIMA,
La carte de régulation est neuve, mais quand je l'ai branché elle a grillé la carte ACTPM
les ventilateurs fonctionnent ainsi que le compresseur, nous avons bypasser la carte ACTPM avec DOM.
Ma question est de savoir comment être certain quand je vais mettre ma nouvelle carte ACTPM qu'elle ne grille pas de nouveau!!
Voici la photo de la carte ACTPM qui a grillée il semble avoir grillé coté P (pas de continuité entre P et + sur carte ACTPM, alors que continuité entre N et-).
Pour agrandir l'image, cliquez dessus.

La carte de régulation est neuve, mais quand je l'ai branché elle a grillé la carte ACTPM
les ventilateurs fonctionnent ainsi que le compresseur, nous avons bypasser la carte ACTPM avec DOM.
Ma question est de savoir comment être certain quand je vais mettre ma nouvelle carte ACTPM qu'elle ne grille pas de nouveau!!
Voici la photo de la carte ACTPM qui a grillée il semble avoir grillé coté P (pas de continuité entre P et + sur carte ACTPM, alors que continuité entre N et-).
Pour agrandir l'image, cliquez dessus.

05 mars 2026 à 15:43
Réponse 103 forum-climatisation-climatiseurs
Problème consommation pompe à chaleur ALFEA S16
En rentrant ce soir je vais tester la bobine d'arrêt pour réactance en mode diode pour vérifier la continuité.
Je voudrais aussi tester l’isolement, je mets combien en valeur sur mon mégohmmètre, 500v ?
Je voudrais aussi tester l’isolement, je mets combien en valeur sur mon mégohmmètre, 500v ?
05 mars 2026 à 17:00
Réponse 104 forum-climatisation-climatiseurs
Problème consommation pompe à chaleur ALFEA S16
Pour les mesures avec loi d'eau qui perturbe, vous n'avez pas une mise hors gel ou un autre réglage qui empêcherait l'UE de démarrer?
Sur les condos on trouve entre 300 et 400VDC, donc calibre 600 obligé.
Il est normal que vous n'ayez pas de continuité entre P et +, il y a au minimum une diode entre ces 2 là, visible si vous mettez les fils dans le bon sens. Votre histoire me rappelle celle d'un internaute qui avait sa réactance devenue défectueuse (CtCt entre spires). Question 2664, réponse 57 et suivantes. Le problème avait été mis en évidence par l'emprunt de celle d'une autre UE qu'il avait. Peut-être est-ce le cas chez vous mais très difficile à diagnostiquer sans un outillage adapté. Parce que la résistance passe alors de 0.0423 ohm à 0.0341 (valeurs imaginaires). Inutile de la tester, on ne fera rien des mesures. Quant à la passer au mégohmmètre, un CtCt spires/carcasse ferait disjoncter un différentiel. Par contre, si vous connaissez quelqu'un avec une UE comparable, empruntez-lui sa réactance.
En général, quand un dispositif PFC grille, on a un CtCt entre les fils d'entrée + et -, parce que le/les IGBT inclus a/ont grillé. Regardez si c'est le cas sur vos cadavres.
Sur les condos on trouve entre 300 et 400VDC, donc calibre 600 obligé.
Il est normal que vous n'ayez pas de continuité entre P et +, il y a au minimum une diode entre ces 2 là, visible si vous mettez les fils dans le bon sens. Votre histoire me rappelle celle d'un internaute qui avait sa réactance devenue défectueuse (CtCt entre spires). Question 2664, réponse 57 et suivantes. Le problème avait été mis en évidence par l'emprunt de celle d'une autre UE qu'il avait. Peut-être est-ce le cas chez vous mais très difficile à diagnostiquer sans un outillage adapté. Parce que la résistance passe alors de 0.0423 ohm à 0.0341 (valeurs imaginaires). Inutile de la tester, on ne fera rien des mesures. Quant à la passer au mégohmmètre, un CtCt spires/carcasse ferait disjoncter un différentiel. Par contre, si vous connaissez quelqu'un avec une UE comparable, empruntez-lui sa réactance.
En général, quand un dispositif PFC grille, on a un CtCt entre les fils d'entrée + et -, parce que le/les IGBT inclus a/ont grillé. Regardez si c'est le cas sur vos cadavres.
05 mars 2026 à 19:35
Réponse 105 forum-climatisation-climatiseurs
Problème consommation pompe à chaleur ALFEA S16
Bon je viens de contrôler les cartes inverter, sur les 2 dont l’IPM a grillé j’ai 012 entre w14 et W15 et sur la neuve 1
J’ai tester aussi la continuité sur la bobine entre les 2bornes et j’ai 0 donc elle est bonne
Malheureusement je ne connais pas quelqu’un avec une bobine réactance, c’est un modèle spécifique ou n’importe laquelle peut faire l’affaire pour faire un test ?
Samedi je testerai les Condo
Je me dis que c’était peut-être juste les cartes filtre active qui étaient vieillissantes et que c’est un hasard qu’elles aient grillé en même temps, qu’en pensez-vous ?
Merci.
J’ai tester aussi la continuité sur la bobine entre les 2bornes et j’ai 0 donc elle est bonne
Malheureusement je ne connais pas quelqu’un avec une bobine réactance, c’est un modèle spécifique ou n’importe laquelle peut faire l’affaire pour faire un test ?
Samedi je testerai les Condo
Je me dis que c’était peut-être juste les cartes filtre active qui étaient vieillissantes et que c’est un hasard qu’elles aient grillé en même temps, qu’en pensez-vous ?
Merci.
05 mars 2026 à 21:17
Réponse 106 forum-climatisation-climatiseurs
Problème consommation pompe à chaleur ALFEA S16
Bonjour, pour info.
Pouvez-vous ajouter ce fichier dans la question forum climatisation 10435 svp
Merci.
Active Filter Module
Pouvez-vous ajouter ce fichier dans la question forum climatisation 10435 svp
Merci.
Active Filter Module
06 mars 2026 à 01:05
Réponse 107 forum-climatisation-climatiseurs
Problème consommation pompe à chaleur ALFEA S16
Bonjour à tous,
Merci JIMA pour le fichier, bon pour e coup pas la peine de tester mes ACTPM vu qu'ils ont grillé!!
Par contre pouvez-vous m'expliquer le chemin de la tension, je me perds entre l'arrivée du courant 220V alternatif et la sortie vers le compresseur.
Ne comprenant pas tout le parcours j'ai du mal à identifier le point à contrôler à faire justifiant que le ACTPM à grillé, je ne comprends pas si je rentre coté P/N ou si j'en sors et quelle tension je dois avoir à ces bornes. (je me de poser la question vu que c'est de ce coté que la carte à grillé, juste à coté des fiches sur ACTPM)
Merci de votre aide.
Merci JIMA pour le fichier, bon pour e coup pas la peine de tester mes ACTPM vu qu'ils ont grillé!!
Par contre pouvez-vous m'expliquer le chemin de la tension, je me perds entre l'arrivée du courant 220V alternatif et la sortie vers le compresseur.
Ne comprenant pas tout le parcours j'ai du mal à identifier le point à contrôler à faire justifiant que le ACTPM à grillé, je ne comprends pas si je rentre coté P/N ou si j'en sors et quelle tension je dois avoir à ces bornes. (je me de poser la question vu que c'est de ce coté que la carte à grillé, juste à coté des fiches sur ACTPM)
Merci de votre aide.
06 mars 2026 à 09:21
Réponse 108 forum-climatisation-climatiseurs
Problème consommation pompe à chaleur ALFEA S16
Le peu que je comprends :
Sur les bornes W14 / W15 avec le bypass, je devrais avoir une tension aussi de 325V DC ?
Sur les W107 / W108 : Je dois aussi avoir 325V DC ?
Et donc sans le bypass je dois trouver environ 325V DC entre +/- en continu sur le pont de diode ?
Sur les bornes W14 / W15 avec le bypass, je devrais avoir une tension aussi de 325V DC ?
Sur les W107 / W108 : Je dois aussi avoir 325V DC ?
Et donc sans le bypass je dois trouver environ 325V DC entre +/- en continu sur le pont de diode ?
06 mars 2026 à 09:51
Réponse 109 forum-climatisation-climatiseurs
Problème consommation pompe à chaleur ALFEA S16
Bonjour.
Les mesures sur les cartes inverter avec IPM HS sont normales, quasi CtCt W14/15. Cela dit, en réponse 105, je vous disais "En général, quand un dispositif PFC grille, on a un CtCt entre les fils d'entrée + et -, parce que le/les IGBT inclus a/ont grillé. Regardez si c'est le cas sur vos cadavres." Faites-le! Un CtCt à ce niveau confirmera un IGBT grillé.
@ Jima : merci pour le schéma, qui est conforme à la structure d'un PFC, organisé autour d'une réactance, d'un IGBT et d'une diode de puissance. Le système de commande de l'IGBT reste cependant une boite noire ; toutefois, le schéma semble indiquer que, comme je le pensais, le fil 6 du connecteur permet de régler la tension cible en sortie. Et le tableau de mesures gagnerait à utiliser le mode test de diode, en particulier la partie "check the diode". Mesurer une diode avec un ohmmètre dénote une certaine méconnaissance de l'électronique.
Les mesures sur les cartes inverter avec IPM HS sont normales, quasi CtCt W14/15. Cela dit, en réponse 105, je vous disais "En général, quand un dispositif PFC grille, on a un CtCt entre les fils d'entrée + et -, parce que le/les IGBT inclus a/ont grillé. Regardez si c'est le cas sur vos cadavres." Faites-le! Un CtCt à ce niveau confirmera un IGBT grillé.
@ Jima : merci pour le schéma, qui est conforme à la structure d'un PFC, organisé autour d'une réactance, d'un IGBT et d'une diode de puissance. Le système de commande de l'IGBT reste cependant une boite noire ; toutefois, le schéma semble indiquer que, comme je le pensais, le fil 6 du connecteur permet de régler la tension cible en sortie. Et le tableau de mesures gagnerait à utiliser le mode test de diode, en particulier la partie "check the diode". Mesurer une diode avec un ohmmètre dénote une certaine méconnaissance de l'électronique.
06 mars 2026 à 10:44
Réponse 110 forum-climatisation-climatiseurs
Problème consommation pompe à chaleur ALFEA S16
Bonjour Dom.
OK, je vais les tests sur les ACTPM ce soir.
Concernant les tensions pour mes tests demain, si je retire le bypass sur le pont de diode, on est bien d'accord que sous tension je dois avoir 325 VDC sur les bornes + et - du pont de diode ?
OK, je vais les tests sur les ACTPM ce soir.
Concernant les tensions pour mes tests demain, si je retire le bypass sur le pont de diode, on est bien d'accord que sous tension je dois avoir 325 VDC sur les bornes + et - du pont de diode ?
06 mars 2026 à 11:27
Réponse 111 forum-climatisation-climatiseurs
Problème consommation pompe à chaleur ALFEA S16
Si vous retirez le bypass, ça veut dire que vous rebranchez le PFC. Dans ce cas, les condos ne sont plus directement sur + et - du pont de diodes, du coup vous n'aurez plus 325VDC à cet endroit. Plutôt vers les 230VDC. Quand le secteur sera bas dans l'alternance, les 325VDC des condos ne pourront pas "revenir en arrière" pour maintenir la HT en sortie de pont, à cause de la diode de puissance.
Dans votre module, vous avez à priori 2 diodes en //, et 3 IGBT en // pour "former" ces 2 composants que sont la diode et l'IGBT. J'explique de manière imagée le fonctionnement d'un PFC en question 2471, réponse 85.
Dans votre module, vous avez à priori 2 diodes en //, et 3 IGBT en // pour "former" ces 2 composants que sont la diode et l'IGBT. J'explique de manière imagée le fonctionnement d'un PFC en question 2471, réponse 85.
06 mars 2026 à 13:29
Réponse 112 forum-climatisation-climatiseurs
Problème consommation pompe à chaleur ALFEA S16
OK merci pour ces explications.
Vous me conseillez plutôt de contrôler avec le bypass et vérifier si j'ai 325VDC sur +/-
Ou sans le bypass et vérifier si j'ai 230VDC sur +/-
Vous me conseillez plutôt de contrôler avec le bypass et vérifier si j'ai 325VDC sur +/-
Ou sans le bypass et vérifier si j'ai 230VDC sur +/-
06 mars 2026 à 13:58
Réponse 113 forum-climatisation-climatiseurs
Problème consommation pompe à chaleur ALFEA S16
Les 2 mon général!
Plus simplement, tenez-vous en à mon plan de manips du post 99, qui les inclut plus ou moins directement. Mesurer sur les condos est le plus pratique.
Plus simplement, tenez-vous en à mon plan de manips du post 99, qui les inclut plus ou moins directement. Mesurer sur les condos est le plus pratique.
06 mars 2026 à 18:44
Réponse 114 forum-climatisation-climatiseurs
Invité

Problème consommation pompe à chaleur ALFEA S16
Invité
OK je vais faire les testes demander en 99
Dernières questions, si je me mets hors gel, le compresseur va tout de meose lancer pour faire les testes test 1?
Pour les test 2 et 3 c’est connecté normalement sans le bypass? Si c’est le cas la dernière c’est la que j j’ai le disjoncteur c’est baisser de l’unité intérieur et que le module filtre actif a grillé, je ne suis donc pas certain d’avoir de la tension sur l’unité extérieure
Dernière question, test 3 si c’est avec bypass, j’ai peur pour le compresseur au bout de 2-3min
La suite demain matin pour les testes si vous avez eu le temps de lire ce message.
Bonne soirée.
Dernières questions, si je me mets hors gel, le compresseur va tout de meose lancer pour faire les testes test 1?
Pour les test 2 et 3 c’est connecté normalement sans le bypass? Si c’est le cas la dernière c’est la que j j’ai le disjoncteur c’est baisser de l’unité intérieur et que le module filtre actif a grillé, je ne suis donc pas certain d’avoir de la tension sur l’unité extérieure
Dernière question, test 3 si c’est avec bypass, j’ai peur pour le compresseur au bout de 2-3min
La suite demain matin pour les testes si vous avez eu le temps de lire ce message.
Bonne soirée.
06 mars 2026 à 19:24
Réponse 115 forum-climatisation-climatiseurs
Problème consommation pompe à chaleur ALFEA S16
Je ne connais pas vraiment votre machine. En hors gel, on peut tout de même supposer que le compresseur ne démarrera pas, pour les 3 premières mesures. "Pour les test 2 et 3..." oui, mais votre claquage était arrivé compresseur en marche, c'est différent.
Pour les 2 suivantes, compresseur tournant, on évite le cas 2, celui qui avait fait tomber le disjoncteur, sauf erreur, donc à priori il n'y aura pas de casse, si j'en crois le gars de Facebook
Pour les 2 suivantes, compresseur tournant, on évite le cas 2, celui qui avait fait tomber le disjoncteur, sauf erreur, donc à priori il n'y aura pas de casse, si j'en crois le gars de Facebook
07 mars 2026 à 08:29
Réponse 116 forum-climatisation-climatiseurs
Problème consommation pompe à chaleur ALFEA S16
Alors en mode bypass, j’ai voulu mesurer un condo, et la micro étincelle, le compresseur et ventilateurs se lancent toujours.
Je viens te tester les condoms sans tension ils ne sont pas en court-circuit et même valeur ohmique.
Petite question cela peut-il s’être du si j’ai inverser les fils noir et rouge du multimètre sur le condo ?
Je ne suis vraiment pas expert.
Ça ne me rassure pas de prendre des mesures sous tensions.
Pour précision :
C’était une micro étincelle sans noircir la carte ou les câble du multimètre.
Je viens te tester les condoms sans tension ils ne sont pas en court-circuit et même valeur ohmique.
Petite question cela peut-il s’être du si j’ai inverser les fils noir et rouge du multimètre sur le condo ?
Je ne suis vraiment pas expert.
Ça ne me rassure pas de prendre des mesures sous tensions.
Pour précision :
C’était une micro étincelle sans noircir la carte ou les câble du multimètre.
07 mars 2026 à 13:28
Réponse 117 forum-climatisation-climatiseurs
Problème consommation pompe à chaleur ALFEA S16
Les mesures de tension (surtout assez fortes) se font exclusivement en mode voltmètre ; si vous le réglez par inadvertance en ohm, le multimètre ne va pas aimer. Si vous étiez bien en voltmètre, la très petite étincelle vient de ce que vous allez charger brusquement la capacité parasite de votre câble à 300V, d'où un courant très bref mais sans danger ni pour vous ni pour la clim ni pour le multimètre. Inverser les câbles vous donnera des mesures négatives et certainement les mêmes étincelles.
07 mars 2026 à 19:45
Réponse 118 forum-climatisation-climatiseurs
Problème consommation pompe à chaleur ALFEA S16
Que me conseillez-vous, de refaire le test tout de même ?
J’étais bien en voltmètre DC
J’étais bien en voltmètre DC
07 mars 2026 à 20:10
Réponse 119 forum-climatisation-climatiseurs
Problème consommation pompe à chaleur ALFEA S16
Oui, bien sûr. Les mini-étincelles sont normales.
08 mars 2026 à 09:43
Réponse 120 forum-climatisation-climatiseurs
Problème consommation pompe à chaleur ALFEA S16
Si je prends la tension entre W14 et W15 c’est bon ?
08 mars 2026 à 12:09
Réponse 121 forum-climatisation-climatiseurs
Problème consommation pompe à chaleur ALFEA S16
Bon je viens de faire les tests et j’ai bien 325v sur les condos et w14/w15 dans les 3 tests proposés
Dans le cas 1 avec le compresseur qui se lance, je pars de 325DC et au bout d’environ 30s je suis à 300VDC
Je n’ai pas osé allez jusque 2-3 minutes, trop peur pour le compresseur
Que pensez-vous vous des relevés ?
Je reçois demain ou mardi mon nouveau modal filtre actif, je ne devrais pas avoir de problème ?
Merci.
Dans le cas 1 avec le compresseur qui se lance, je pars de 325DC et au bout d’environ 30s je suis à 300VDC
Je n’ai pas osé allez jusque 2-3 minutes, trop peur pour le compresseur
Que pensez-vous vous des relevés ?
Je reçois demain ou mardi mon nouveau modal filtre actif, je ne devrais pas avoir de problème ?
Merci.
08 mars 2026 à 17:47
Réponse 122 forum-climatisation-climatiseurs
Problème consommation pompe à chaleur ALFEA S16
OK pour les 3 premiers tests, c'est bon à savoir.
Pour les 2 suivants... ben vous n'en avez fait qu'un seul, je reste sur ma faim sur le rôle et le comportement du module avec son câble de commande débranché, donc on n'en sait malheureusement pas plus pour statuer sur les dires de votre personne Facebook.
Fonctionner câble débranché donnera l'une des 2 choses suivantes (j'ignore laquelle) :
A/ le module est perpétuellement OFF, dans ce cas c'est comme s'il n'était pas câble, la HT le survole dans qu'il n'ajoute son grain de sel
B/ le module est perpétuellement ON, dans ce cas il va fonctionner H24, avec une surconsommation à la clef. En post 99 je demandais d'ailleurs de relever aussi les consos avec le Shelly, ça n'a pas été fait. J'ai besoin de tout cela pour affiner ma perception de la situation et répondre à vos questions.
Actuellement, votre IPM et votre compresseur semblent totalement sains, c'est déjà ça. Je suppose que l'UE avait commencé à produire un peu de chaleur durant la minute qu'a duré le test. J'aurais dû vous dire de tâter si le gros tuyau en sortie d'UE commençait à chauffer. Vous pourrez le faire si vous complétez les tests comme suggéré.
Pour les 2 suivants... ben vous n'en avez fait qu'un seul, je reste sur ma faim sur le rôle et le comportement du module avec son câble de commande débranché, donc on n'en sait malheureusement pas plus pour statuer sur les dires de votre personne Facebook.
Fonctionner câble débranché donnera l'une des 2 choses suivantes (j'ignore laquelle) :
A/ le module est perpétuellement OFF, dans ce cas c'est comme s'il n'était pas câble, la HT le survole dans qu'il n'ajoute son grain de sel
B/ le module est perpétuellement ON, dans ce cas il va fonctionner H24, avec une surconsommation à la clef. En post 99 je demandais d'ailleurs de relever aussi les consos avec le Shelly, ça n'a pas été fait. J'ai besoin de tout cela pour affiner ma perception de la situation et répondre à vos questions.
Actuellement, votre IPM et votre compresseur semblent totalement sains, c'est déjà ça. Je suppose que l'UE avait commencé à produire un peu de chaleur durant la minute qu'a duré le test. J'aurais dû vous dire de tâter si le gros tuyau en sortie d'UE commençait à chauffer. Vous pourrez le faire si vous complétez les tests comme suggéré.
09 mars 2026 à 10:16
Réponse 123 forum-climatisation-climatiseurs
Problème consommation pompe à chaleur ALFEA S16
Bonjour à toutes et à tous.
Notre forum vous a aidé, aidez le forum !
Pour nous permettre de continuer à vous répondre, que les acteurs bénévoles de ces forums soient toujours à votre écoute, si vous pouvez, faites un don sur la cagnotte solidaire de Bricovidéo. leetchi.com pour soutenir les Forums
Si vous avez déjà participé à la cagnotte, nous vous en remercions.
Cordialement, l'équipe du forum dépannage climatisation.
Notre forum vous a aidé, aidez le forum !
Pour nous permettre de continuer à vous répondre, que les acteurs bénévoles de ces forums soient toujours à votre écoute, si vous pouvez, faites un don sur la cagnotte solidaire de Bricovidéo. leetchi.com pour soutenir les Forums
Si vous avez déjà participé à la cagnotte, nous vous en remercions.
Cordialement, l'équipe du forum dépannage climatisation.
12 mars 2026 à 19:49

















